液氢阀门(以下简称“阀门”)是一种公称压力不大于 PN160,压力等级不大于 Class900,采用真空夹套绝热措施和焊接连接的液氢用截止阀、止回阀、球阀、气动控制阀和易熔切断型紧急切断阀。
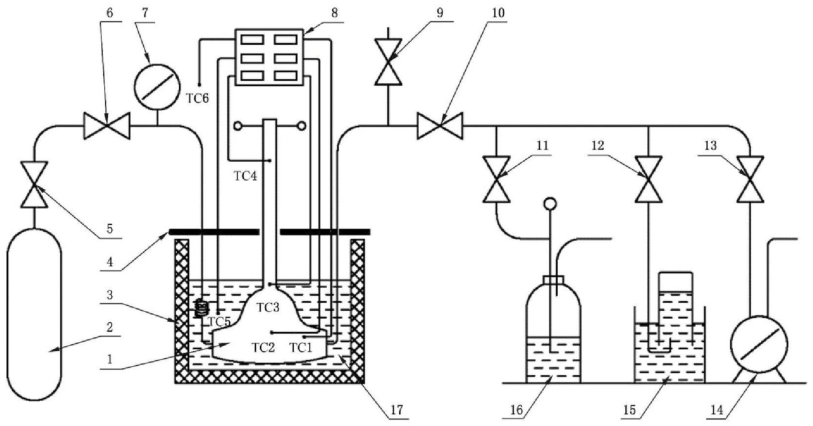
今天我们来学习关于该型阀门低温性能试验方法中外部冷却法低温性能试验方法的内容。外部冷却法低温性能试验装置示意图见图 1。

标引说明:
1——试验阀门;2——氦气瓶;3——低温试验槽;4——保温上盖;5——气瓶调节阀;6——上游隔离阀;
7——压力表;8——温度显示仪表;9——排空/回收阀;10——下游隔离阀;11——密封测试阀;12——密封测试阀;
13——密封测试阀;14——流量计;15——集气检测器;16——酒精计泡器;17——冷却介质。
TC1——阀体内部气相空间温度;TC2——阀体外壁温度;TC3——阀体加长颈下部外部温度;
TC4——填料函部位外部温度;TC5——冷却介质温度;TC6——环境温度。
图 1 外部冷却法低温性能试验装置示意图
1、试验前准备
试验前应将阀门部件清洗、脱脂并干燥,试验环境应洁净、防尘、通风。
2、阀门的安装
按图 1 所示,将阀门安装并固定在低温试验槽中,阀杆应垂直放置(止回阀应水平放置),连接好所有的管路和接头,应确保阀门填料压盖位于试验槽箱盖以上。
3、吹除和置换
开启试验阀门,用 0.2MPa 的氦气介质由进口端连续通过阀腔,置换阀腔内的空气,持续 1min~2min 后关闭试验装置的上、下游隔离阀。应确保低温试验结束前,试验阀门内部为氦气正压保护并与大气隔离,防止外部空气进入阀门内腔以及试验管路。
4、阀门的预冷
完成阀门安装及气体置换后,向试验槽中注入冷却介质,在阀门浸泡冷却以及试验过程中应维持冷却介质液面位于阀体与加长颈连接部位上端 25mm 处。冷却过程中应保持阀门内部为氦气正压保护。当温度传感器 TC1、TC2 的温度示值达到表 1 的规定并持续稳定 5min 后,开始进行低温试验。温度传感器测量阀门温度的部位设置应符合要求。
表 1 低温试验温度要求

5、低压启闭动作性能和低压密封性能(止回阀不适用)
按下列步骤进行试验。
a)将试验阀门开启至全开位置,打开下游隔离阀,当见到出口有气体逸出时,关闭下游隔离阀,将阀腔内压力稳定在 0.2MPa 后,按规定的力矩启闭阀门 5 次。
b)完成最后一次开关动作后,按规定的力矩关闭试验阀门。将阀门入口压力稳定在 0.2MPa 后,测量阀座的泄漏量。
6、高压密封性能(止回阀不适用)
按下列步骤进行试验。
a)高压密封试验时应注意试验的危险性,应从较低压力开始试验,并按照测试压力增量值逐渐增加压力,直至达到阀门最大允许工作压力。
b)在试验温度下,按规定的力矩关闭试验阀门,逐渐增加测试压力,测试压力增量值按表 2 的规定。每增压一次,都应确保试验压力的稳定,每次稳压时间不少于 3min。测量并记录每次稳压后的阀座泄漏量。若泄漏量超过规定值,则停止试验。
c)在阀门最大允许工作压力下,按流向标志进行密封性能试验。
d)气动控制阀(切断型)密封性能试验压力为最大允许工作压差,执行机构的信号压力为设计规定输入信号压力。
e)气动控制阀(调节型)密封试验压力为 0.6MPa,气开式控制阀执行机构的信号压力应为零,气关式控制阀执行机构的信号压力为规定输入信号压力的上限值加 20%。
表 2 阀座密封测试压力增量值

7、止回阀密封性能
按下列步骤进行试验。
a)预冷结束后,在试验温度下由止回阀出口端通入测试介质。
b)按照测试压力增量值逐渐增加压力,直至达到试验阀门最大允许工作压力。
c)高压密封性能试验测试压力增量值按表 2 的规定。每增压一次,都应确保试验压力的稳定,每次稳压时间不少于 3min。测量并记录每次稳压后的阀座泄漏量。若泄漏量超过规定值,则停止试验。
8、低温带压启闭动作性能(止回阀不适用)
按下列步骤进行试验:
a)关闭低温试验装置出口端的排空/回收阀和下游隔离阀,开启试验阀门和上游隔离阀,将阀门内充入不小于 50% 最大允许工作压力的试验介质,然后关闭试验阀门,开启排空/回收阀,释放试验阀门出口侧压力后开启试验阀门,完成一次低温带压启闭动作性能试验操作;
b)按照步骤 a)循环操作,当使用液氮为冷却介质进行低温性能试验时,应进行 5 次低温带压启闭动作性能试验操作;当使用液氢或液氦为冷却介质进行低温性能试验时,应进行 100 次低温带压启闭动作性能试验操作;
c)进行低温带压启闭动作性能试验时,应检查阀门的动作灵活性并测量启闭阀门所需的最大操作力,最大操作力应符合要求;
d)低温带压启闭动作性能试验结束后,按照“6”的要求再次进行低温高压密封性能试验,试验结果应符合要求。
9、紧急切断阀动作性能
紧急切断阀应按照 GB/T 24918-2010 中 5.3 的要求进行动作性能试验,在试验时应对紧急切断阀的启闭时间进行测量。
10、低温逸散性
按下列步骤进行试验:
a)高压密封性能试验完成后,将试验阀门部分开启,将压力升至最大允许工作压力,保压 15min,将试验阀门保持在低温试验槽中,测量阀杆填料部位以及阀体与阀盖连接部位的泄漏量;
b)逸散性试验方法应按 GB/T 26481-2022 的规定执行。
以上就是今天的分享!如果您对用于上述试验的阀门低温性能试验装置感兴趣,欢迎与我们联系!
