中央回转接头 central turning joint,连接液压挖掘机固定部分与旋转部分,使上、下两部分的系统管路具有 360° 相对回转运动而不发生干涉的液压、气动系统管路。
今天我们来学习关于液压挖掘机-中央回转接头试验方法之液压管路试验的内容。
1、试验准备
1.1 各种仪器、量具应计量检定合格方可使用。
1.2 试验介质在 40℃ 时的运动粘度为 42mm²/s~74mm²/s。
1.3 试验介质的温度为 50℃±5℃,试验系统油液的固体颗粒污染等级不应超过 GB/T 14039-2002 规定的 -/18/15。
1.4 空载回转 3min,回转速度为 8r/min~15r/min。
1.5 测量精度等级及试验用测量仪器允许的系统误差见表 1。测量精度等级分 A、B、C 三级。A 级适用于特别精确地测量试件性能的试验,B 级适用于型式试验,C 级适用于出厂试验。
表 1 测量精度等级及测量系统允许系统误差
| 测量参数 | 各测量准确度等级对应的测量系统的允许误差 | ||
| A | B | C | |
| 压力(表压力 p<0.2MPa) | ±0.002MPa | ±0.006MPa | ±0.01MPa |
| 压力(表压力 p≥0.2MPa) | ±0.5% | ±1.5% | ±2.5% |
| 流量 | ±0.5% | ±1.5% | ±2.5% |
| 温度 | 0.5℃ | ±1.0℃ | ±2.0℃ |
1.6 当被测参数量平均显示值的变化范围不超过表 2 的规定值时,视为稳态工况。应在稳态工况下记录试验参数量的测量值。
表 2 被测参数量平均显示值允许变化范围
| 被测参数量 | 各测量精度等级对应的被测参数量平均显示值允许变化范围 | ||
| A | B | C | |
| 压力(表压力 p≥0.2MPa) | ±0.5% | ±1.5% | ±2.5% |
| 流量 | ±0.5% | ±1.5% | ±2.5% |
| 温度 | ±1.0℃ | ±2.0℃ | ±4.0℃ |
2、试验条件
2.1 试验应在试验台上或相应的承载机器上进行。
2.2 油源的流量应能调节,并应大于中央回转接头试验的最高流量。油源的压力应能短时间超过被试中央回转接头最大工作压力的 20%~30%。
2.3 允许在给定的基本回路中增设调节压力和流量或保证试验系统安全工作的元件,但不应影响到被试中央回转接头的性能。
2.4 测压点的位置应符合以下条件:
a)进口测压点应设置在中央回转接头液压系统进口的下游和上游之间,与液压系统进口的距离不小于 10d(d 为管道内径),与中央回转接头的距离不小于 5d;
b)出口测压点应设置在距中央回转接头的出口不小于 10d 处。
2.5油液取样点应按 GB/T 17489 的规定,在试验回路中设置油液取样点及提取液样。
3、试验程序
3.1 起动阻力矩试验
在无负荷状态下,对回转轴或回转体做相对回转运动,使用拉力计测量并记录在回转接头转动的瞬间的力矩,左右各记录 1 次。
3.2 回转阻力矩试验
各接口分别在其额定工作压力下,按 15r/min 的回转速度进行回转试验。扭矩传感器连接在中央回转接头上,各接口正反转各回转 2.5min,测量回转时的平均力矩。
3.3 最大工作压力试验
对各接口施加该接口最大工作压力,按 15r/min 的回转速度,保压 5min(正反转各 2.5min),在各接口处接压力表测量。
3.4 密封性试验
各接口分别在其最大工作压力下,按 15r/min 的回转速度进行回转试验。各接口正反转各回转 2.5min,用量杯检查泄漏量。
3.5 额定流量试验
各接口分别在其额定压力下,按 15r/min 的回转速度进行回转试验,各接口正反转试验时间各为 2.5min。在中央回转接头进出接口处接流量计,当试验油液流量稳定后,记录流量。
3.6 压力损失试验
各接口分别在其最大工作压力下,按 15r/min 的回转速度进行回转试验。各接口正反转各回转 2.5min。在中央回转接头进出接口处连接压力差计测量压力损失。
3.7 耐久性试验
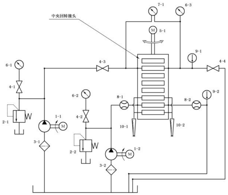
在耐久性试验台(试验回路见图 1)上,回转速度 10r/min~15r/min,按额定压力连续回转 30 万转或装机测试 2000h。
3.8 高低温试验
在高低温试验台(试验回路见图 1)上,额定压力下,回转速度 10r/min~15r/min,共回转试验 30 万转或 500h。其中在环境温度 -30℃±5℃ 下连续回转 15 万转或 250h,在环境温度 40℃±5℃ 下连续回转 15 万转或 250h。
3.9 脉冲试验
在试验台上,回转速度 10r/min~15r/min,将回转轴上的不相邻两油口,及回转体上的不相邻两油口连接外部供油回路,其他的油口放开。试验压力等于系统压力(MPa),峰值压力等于系统压力乘以(120±5)%,下限压力等于系统压力乘以(50±5)%,脉冲频率:1Hz,试验次数:50 万次。
3.10 爆破试验
在爆破试验台上,将各油道进油口串联,出油口封闭,然后通入最高工作压力 3 倍的高压油液,保压 5min 中央回转接头推荐材料不应开裂。
3.11 清洁度检验
中央回转接头的清洁度检验按 JB/T 7858 的规定。

标引序号说明:
1-1、1-2——液压泵;2-1、2-2——溢流阀;3-1、3-2——滤清器;
4-1、4-2、4-3、4-4——截止阀;5-1——无级变速电机(接传感器);
6-1、6-2、6-3——压力表(在各压力表处接传感器,反馈至计算机以图表形式显示并记录);
7-1——压力差计(接传感器);8-1、8-2——流量计(接传感器);9-1、9-2——温度计(接传感器);10-1、10-2——量杯。
图 1 中央回转接头耐久性试验台试验回路原理图