今天给大家带来的分享是关于汽车用汽油滤清器(以下简称滤清器)液力脉冲疲劳试验方法的内容。液力脉冲疲劳试验试验的目的是测量滤清器在脉冲压力下滤清器发生结构损坏时的压力降和脉冲次数,以确定滤清器耐脉冲疲劳的能力。
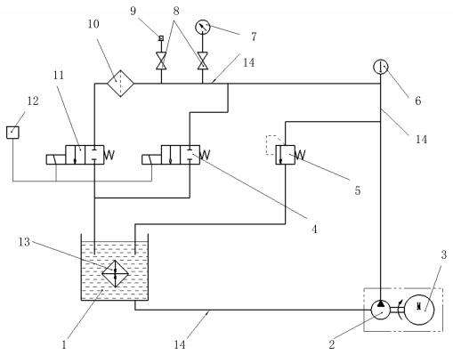
1、试验设备及仪器、仪表、器具见下图 1。

1——试验油箱;2——齿轮油泵;3——变速电机;4、11——电磁阀;5——进油压力控制阀;
6——温度计(精度 ±1℃);7——压力表(精度 1.5 级);8——开关阀;9——示波器接头;10——被试滤清器;
12——时间继电器与计数表,用来控制电磁阀 4、11;13——热交换器;14——金属管(内径 Φ12mm)。
图 1 液力脉冲疲劳试验的试验装置示意图
2、试验油采用 CC30-GB 11122 柴油机油,试验油温度为室温。
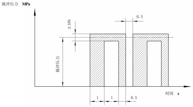
3、脉冲压力波形要求见图 2。
4、试验程序
4.1 将滤清器以合适的接头装到试验装置的相应位置,用推荐的扭矩拧紧。
4.2 将进油压力控制阀 5、及电磁阀 4 和 11 全开,启动齿轮油泵 2。
4.3 使试验系统在上述条件下运转,待系统中空气全部排尽后关闭电磁阀 4 和 11,调节进油压力控制阀 5,直至达到需要的压力峰值,然后再启动电磁阀 4 和 11 以获得如 3 条图 2 要求的脉冲波形。试验过程中为防止压力过载,必要时可用示波器记录压力波形与控制的循环时间。
4.4 将计数器拨到零位。
4.5 打开冷却系统 13 的进水阀和回水阀,调节水的流量以控制油箱 1 中的油温不超过 30℃。
4.6 试验系统在运转过程中,应经常观测滤清器有无损坏迹象,试验至滤清器发生损坏时或达到要求的脉冲次数时停止。
4.7 停止试验后,将进油压力控制阀 5 完全打开并切断齿轮油泵 2 和电磁阀 4 和 11 的控制开关。
4.8 卸下滤清器,滴干试验油。观察滤清器,确定有无破损,对于破损的滤清器,确定破损部位及损坏形式。

图 2 液力脉冲波形图
5、试验原始记录
试验原始记录至少包括下列内容:
a)被试滤清器有无损坏,损坏滤清器的破损部位和损坏形式;
b)被试滤清器完成的循环次数或损坏前的循环次数;
c)试验压力峰值;
d)滤清器型号和制造厂;
e)试验人员和试验日期。
以上就是今天的分享!如果您对用于上述试验的滤清器滤清器液力脉冲疲劳试验装置感兴趣,欢迎与我们联系!
