今天给大家带来的分享是关于航空滑油过滤器的滤芯、旁通阀以及压差指示器性能试验方法的内容。
航空滑油过滤器通用规范
1、滤芯
1.1 性能要求
1.1.1 结构完整性
在专用规范规定的压力下,滤芯表面不应有连续气泡溢出。
1.1.2 过滤精度
过渡精度应在专用规范中规定。
1.1.3 纳污容量
纳污容量应在专用规范中规定。
1.1.4 相容性
在 135℃ 或专用规范规定温度的滑油内浸泡 72h 后的冒泡点压力应不低于专用规范的规定值。
1.1.5 强度
在承受专用规范规定的压差下,不应产生压扁及破损。
1.2 检验方法
1.2.1 结构完整性
按 GJB 6209 进行结构完整性试验,结果应符合 1.1.1 要求。
1.2.2 过滤精度
按 HB 7669 进行试验,结果应符合 1.1.2 要求。
1.2.3 纳污容量
在专用规范规定的压差和流量条件下,按 GJB 3820 进行试验,结果应符合 1.1.3 要求。
1.2.4 相容性
将滤芯浸没在工作介质中,工作介质温度为 135℃(或专用规范规定的温度),浸泡 72h,滤芯上任何部位不应出现腐蚀、掉块及结构损坏现象。然后,按要求进行试验,结果应符合 1.1.4 要求。
1.2.5 强度
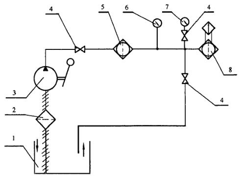
试验原理见图 1。按要求的试验方法继续向试验系统添加标准粉尘,直到压降达到专用规范规定的压差为止。在此条件下稳定工作 2min,然后检查滤芯,结果应符合 1.1.5 要求。

1——泵;2——阀;3——净化过滤器;4——加污物阀;5——压力表;6——被试滑油滤;
7——压力表;8——温度计;9——流量计;10——油箱
图 1 滤芯强度试验原理图
2、旁通阀
2.1 性能要求
2.1.1 开启压差
旁通阀开启压差应在专用规范中规定(开启压差一般为产品压降值的 2 倍〜3 倍),开启时其流量应不小于 10mL/min。
2.1.2 密封性
向旁通阀开启方向施加 0.8 倍的开启压差,保持 5min,在后 3min 内旁通阀的泄漏量不应超过 9mL。
2.1.3 关闭压差
旁通阀关闭压差应大于开启压差的 0.65 倍,在 0.65 倍开启压差时旁通阀的泄漏量不应超过 3mL/min。
2.1.4 寿命
旁通阀工作寿命应不低于 2000 次。寿命试验后在后 3min 内旁通阀的泄漏量不应超过 15mL,开启和关闭压差满足 2.1.1 和 2.1.3 的规定。
注:与滤芯一体的旁通阀不单独进行寿命试验。
2.2 检验方法
2.2.1 开启压差
试验原理见图 2。用专用堵塞代替滤芯,滑油滤的出口通大气,向旁通阀开启方向缓慢加压,直至旁通阀开启,开启压差应符合 2.1.1 要求。
2.2.2 密封性
试验原理见图 2。用专用堵塞代替滋芯,滑油滤的出口通大气,从进口向旁通阀开启方向缓慢加压,当压力达到 0.8 倍的开启压差时,保持 5min,在后 3min 内旁通阀的泄漏量应符合 2.1.2 要求。
2.2.3 关闭压差
试验原理见图 2。按 2.2.1 试验方法,当旁通阀开启后,以每次约 7kPa 的压力逐渐降压,达到 0.65 倍开启压差时,旁通阀的泄漏量应符合 2.1.3 要求。

1——油箱;2——粗过渡器;3f摇泵;4——阀:5——精过滤器:
6——压力表:7——微压表;8——被试滑油漉
图 2 加压试验原理图
2.2.4 寿命
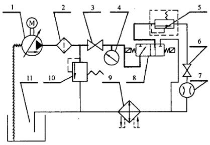
试验原理见图 3。环境和介质温度均为常温,工作循环次数为 2000 次。试验循环由旁通阀正向通过 20%〜100% 额定流量的试验介质和反向关闭两部分组成。试验结束后按1.2.1 和 1.2.2 试验方法进行试验,结果应符合 2.1.4 要求。

1——泵;2——油淲;3——开关;4——压力表;5——被试滑油滤;6——开关;
7——流量计;8——电磁换向阀;9——散热器;10——溢流阀;11——油箱。
图 3 寿命试验原理图
3、压差指示器
3.1 性能要求
3.1.1 指示压差
指示压差应在专用规范中规定。指示压差一般为产品压降的 1.6 倍〜2.4 倍,带旁通阀产品的指示压差一般为旁通阀开启压差的 0.8 倍。
3.1.2 锁闭温度
锁闭温度应在专用规范中规定。
3.1.3 寿命
压差指示器工作寿命应不低于 2000 次,在寿命试验后指示压差的变化应不超过原指示压差的 ±10%。
3.2 检验方法
3.2.1 指示压差
试验原理见图 2。在专用规范规定的环境和试验温度下,保持 1h 或至温度稳定为止,压差指示器低压孔通大气,向高压孔通入试验介质,加压至规定压差,此时,电指示器应发出报警信号;机械式指示器的指示件应跳出到显示位置,然后将指示件复位,再重复试验两次,指示件动作应灵活。
3.2.2 锁闭温度
试验原理见图 2。在专用规范规定的环境和试验温度下,保持 1h 或至温度稳定为止,按 2.2.1 试验方法进行试验,压差指示器应不指示。
3.2.3 寿命
试验原理见图 2。按 2.2.1 试验方法,以(20〜40)次/分钟的速率使压差指示器工作 2000 次,试验结束后检查其性能应符合 3.1.3 要求。