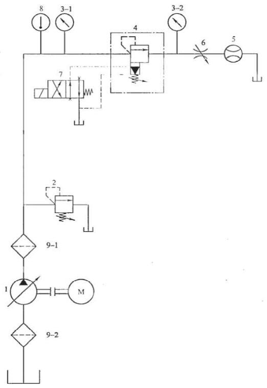
今天我们来学习关于液压溢流阀的出厂试验项目及试验方法的内容。液压溢流阀出厂试验回路(见图 1):

1——液压泵;2——溢流阀;3-1、3-2——压力表;4——被试阀;5——流量计;
6——节流阀;7——电磁换向阀;8——温度计;9-1、9-2——过滤器。
图 1 出厂试验回路
1、耐压性(抽试)
泄油口与油箱连通。对各承压口施加耐压试验压力,耐压试验压力为该油口最高工作压力的 1.5 倍,试验压力以每秒 2% 耐压试验压力的速率递增,达到后,保压 5min。
2、调压范围及压力稳定性(必试)
将溢流阀 2 调至比被试阀的调压范围上限值高 15% 左右(仅起安全阀作用),并使通过被试阀的流量为试验流量,分别进行下列试验:
①调节被试阀的调压装置,从全松至全紧,再从全紧至全松,通过压力表 3-1 观察压力上升与下降情况,并测量调压范围,反复试验不少于三次;
②调节被试阀至调压范围上限值,用压力表 3-1 测量 1min 内的压力振摆值和 1min 内的压力偏移值。
3、内泄漏量(必试)
调节被试阀和溢流阀 2,使被试阀的设定压力至调压范围上限值,并使通过被试阀的流量为试验流量。然后调节溢流阀 2,使系统压力下降至被试阀调压范围上限位的 75%,调定 30s 后在被试阀的溢流口测量内泄漏量。
4、卸荷压力(抽试,仅对外控式溢流阀和电磁溢流阀)
使通过被试阀的流量为试验流量;
对外控式溢流阀,将电磁换向阀 7 换向,由压力表 3-1 和 3-2 测量被试阀两端的压力,其压差即为卸荷压力;
对电磁溢流阀,将被试阀的电磁铁通电(或断电),由压力表 3-1 和 3-2 测量被试阀两端的压力,其压差即为卸荷压力。
5、压力损失(抽试)
调节被试阀的调压装置至全松位置,并使通过被试阀的流量为试验流量,由压力表 3-1 和 3-2 测量被试阀两端的压力,其压差即为压力损失。
6、稳态压力-流量特性(必试)
将溢流阀 2 调至比被试阀的调压范围上限位高 15% 左右(仅起安全阀作用),调节被试阀至调压范围上限值,并使通过被试阀的流量为试验流量,分别进行下列试验:
①调节溢流阀 2,使系统逐渐降压,当压力降至相应于被试阀闭合率下的闭合压力时,测量通过被试阀的溢流最;
②调节溢流阀 2,从被试阀不溢流开始,使系统逐渐升压,当压力升至相应于被试阀开启率下的开启压力时,测量通过被试阀的溢流量。
7、动作可靠性(必试,仅对电磁溢流阀)
调节溢流阀 2,使系统压力比被试阀调压范围上限值高 30% 左右(仅起安全阀作用),并使通过被试阀的流量为试验流最。然后将被试阀调至调压范幅上限值,在规定的条件下,将电磁铁通电(或断电),由压力表 3-1 观察被试阀的卸荷(或建压)情况,反复试验不少于三次。
8、密封性(必试)
在被试阀性能试验前擦干净外表面,从性能试验开始至结束的全过程中观察各密封处的外渗漏情况。