今天给大家带来的分享是关于液压节流阀的性能试验用试验装置及试验条件的内容。如果您对液压节流阀试验装置感兴趣,欢迎与我们联系!
1、试验装置
1.1 试验回路
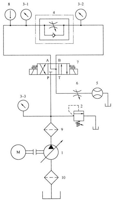
1.1.1 出厂试验台和型式试验台的试验回路应符合图 1 的要求。
1.1.2 与被试阀连接的管道和管接头的内径应与被试阀的实际通径相一致。
1.1.3 允许在给定的基本问路中增设调节压力、流量或保证试验系统安全工作的元件,但不应影响到被试阀的性能。

1——液压泵;2——溢流阀;3-1、3-2、3-3——压力表;4——被试阀;5——流量计;
6——节流阀;7——电磁换向阀;8——温度计;9、10——过滤器。
图 1 试验回路原理图
1.2 油源
1.2.1 油源的流量应能调节,并应大于被试阀的试验流最。
1.2.2 性能试验时,试验装置的油源压力应能短时间超过被试阀额定压力的 20%〜30%;耐压试验时,试验装置油源压力应不低于被试阀额定压力的 1.5 倍。
1.3、测压点
应按以下要求设置测压点:
a)测压点应设置在扰动源(如阀、弯头等)和被试阀之间,与扰动源的距离不小干 10d(d 为管道内径),与被试阀的距离尽量接近 10d 处;
b)按 C 级测量准确度测试时,允许测压点的位置与上述要求不符,但应给出相应修正值。
1.4 测压孔
测压孔应符合以下要求:
a)测压孔直径应不小于 1mm,不大于 6mm;
b)测压孔长度应不小于测压孔直径的 2 倍;
c)测压孔轴线和管道轴线垂直,管道内表面与测压孔的交角处应保持锐边,不应有毛刺;
d)测压点与测量仪表之间的连接管道内径不小于 3mm,并应排除连接管道中的空气。
1.5 测温点
测温点应设置在被试阀进口测压点上游不大于 15d 处。
1.6 油液取样点
应按 GB/T 17489 的规定,在试验回路中设置油液取样点及提取液样。
1.7 安全防护
试验台的设计、制造及试验过程应采取必要措施保护人员和设备的安全。
2、试验条件
2.1 试验介质
2.1.1 试验介质应为一般矿物油型液压油。
2.1.2 试验介质的温度:除明确规定外,型式试验应在 50℃±2℃ 下进行,出厂试验应在 50℃±4℃ 下进行。
2.1.3 试验介质的黏度:40℃ 时的油液运动黏度为 42mm²/s〜74mm²/s(特殊要求另行规定)。
2.1.4 试验介质的污染度:试验系统油液的固体颗粒污染度不应高于 GB/T 14039-2002 中规定的等级 -/19/16。
2.2 稳态工况
2.2.1 各被测参量平均显示值的变化范围符合表 1 的规定时为稳态工况。应在稳态工况下测最每个设定点的各个参量。
表 1 被测参量平均显示值的允许变化范围
| 被测参量 | 各测量准确度等级对应的被测参量平均显示值的允许变化范围 | ||
| A | B | C | |
| 压力 % | ±0.5 | ±1.5 | ±2.5 |
| 流量 % | ±0.5 | ±1.5 | ±2.5 |
| 温度 ℃ | ±1.0 | ±2.0 | ±4.0 |
| 黏度 % | ±5.0 | ±10 | ±15 |
注:测量准确度等级见相关规定。 | |||
2.2.2 型式试验时,试验参量测量读数数目的选择和所取读数的分布情况应能反映被试阀在整个范围内的性能。
2.2.3 为了保证试验结果的重复性,试验参量应在规定的时间间隔测得。
