今天给大家带来的是关于射孔枪的耐温耐压试验试验方法。(如果您对用于试验的高温高压试验装置感兴趣,欢迎与我们联系!0755-8889 8859!)
根据相关标准规定,射孔枪耐温耐耐压性能应能符合以下要求的规定:
a)射孔枪额定工作温度分为四个等级:120℃,150℃,180℃ 和 210℃。
b)射孔枪额定压力分级为:35MPa,50MPa,70MPa,105MPa,140MPa,175MPa,和 210MPa。
c)射孔枪在额定温度与额定压力条件下,30min 内枪体不变形、不渗漏。特殊情况下据现场使用需要确定。
1、试验原理
通过对密闭系统加热,使系统中介质升温,当温度达到预定值后,对系统加压,在预定温度、压力条件下对射孔枪进行试验。
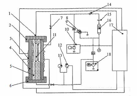
2、试验装置
主要由高压容器、加热器、高压泵、压力平衡阀、温度-时间曲线记录仪和控制台等组成。试验装置原理示意图见图 1。

1——温度传感器;2——釜体上压帽;3——加热板;4——高压釜体;5——介质;6——釜体下压帽;
7——截止阀;8——比例溢流阀;9——单向阀;10——超高压泵;11——试样;12——压力传感器;
13——压力表;14——热交换器;15——油箱;16——蓄能器;17——控制台;18——高压泵
图 1 高温高压试验装置原理图
3、试样
3.1 射孔枪数量至少为两支。
3.2 射孔枪性能及尺寸应符合该产品标准规定。射孔枪内腔长度不应小于 8 倍枪的标称外径。
4、试验条件及要求
4.1 密封尺寸按现场条件进行组装。按现场条件组装射孔枪。
4.2 试验介质为导热油或水。
4.3 试验温度为额定工作指标的 1.05 倍,控制精度为 ±5℃。
4.4 常温级、中温级试验压力为额定工作指标的 1.15 倍,控制精度为 ±3MPa;高温、超高温级试验压力为额定工作指标的 1.20 倍,控制精度为 ±5MPa。
4.5 试样恒温、恒压时间为 30min,特殊情况下,根据现场使用需要进行确定。
4.6 密封件恒温、恒压时间为最长额定时间。
5、试验程序
5.1 按设计要求组装射孔枪(不含爆炸品),如果枪体内需填充支撑棒,其最大外径应比射孔枪内径至少小 65mm。将射孔枪放置于试验容器中。
5.2 按试验要求加温,当温度达到预定值后加压。
5.3 温度、压力均达到试验规定要求时,恒温、恒压至试验规定时间。
5.4 泄压、降温后,取出试样,进行射孔枪渗漏、枪体变形检查。
6、测量结果的表述
记录试验结果,格式参见图 2 和图 3。

图 2 射孔枪耐温耐耐压试验数据表格式(一)

图 3 射孔枪耐温耐耐压试验数据表格式(二)