如需要了解“滤清器液力脉冲疲劳试验装置”请与我们联系!电话:0755-8889 8859 QQ:459675648.下面是今天要给大家分享的内容:“滤清器液力脉冲疲劳试验方法”。
1、滤清器进行液力脉冲疲劳试验的目的:
本试验的目的是测量滤清器在脉冲压力下滤清器发生结构损坏时的压力降和脉冲次数,以确定滤清器耐脉冲疲劳的能力。
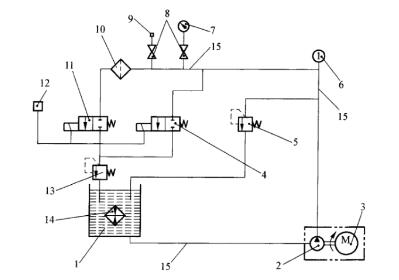
2、试验设备及仪器、仪表、器具。见下图1.

1——试验油箱;2——油泵;3——变速电机;4、11——电磁阀;5——进油压力控制阀;6——温度计;(准确度±1℃);7——压力表(精度1.5级);8——开关阀;9——示波器接头;10——被试滤清器;12——时间继电器与计数表;(用来控制电磁阀4、11);13——出油压力控制阀;14——热交换器;15——金属管(内径Φ12mm)
图1 液力脉冲疲劳试验的试验装置布置图
3、试验油采用CC30-GB11122 柴油机油,试验油温度为室温。
4、脉冲压力波形图要求见下图2.

图2 液力脉冲波形图
5、试验程序。
5.1 将滤清器以合适的接头装到试验位置的相应位置,用推荐的扭矩拧紧。
5.2 将进油压力控制阀及电磁阀全开,启动齿轮油泵。
5.3 使试验系统在上述条件下运转,待系统中空气全部排尽后关闭电磁阀,调节进油压力控制阀和出油压力控制阀,直至达到需要的压力峰值,然后再启动电磁阀获得如图1要求的脉冲压力波形。试验过程中为防止压力过载,必要时可用示波器记录压力波形与控制的循环时间。
5.4 将计数器拨到零位。
5.5 打开热交换器的进水阀和回水阀,调节水的流量以控制试验油箱中的油温不超过30℃。
5.6 试验系统在运转过程中,应经常观测滤清器有无损坏迹象,试验到滤清器发生损坏时或达到要求的脉冲次数时停止。
5.7 停止试验后,将进油压力控制阀完全打开并关闭油泵、电磁阀和出油压力的控制阀。
5.8 卸下滤清器,滴干试验油。观察滤清器,确定有无损坏,对于破损的滤清器,确定破损部位及损坏形式。
以上就是关于“滤清器液力脉冲疲劳试验方法”的所有内容,如需要了解滤清器其他性能测试方法可参阅相关标准。