拖拉机-液压多路换向阀的试验系统原理图参见图 1 或图 2 所示的试验系统原理图。
1、油口无液压锁多路阀
油口无液压锁多路阀试验系统原理图,见图 1。

标引序号说明:
1.1、1.2——液压泵;2.1~2.4——溢流阀;3.1~3.7——压力表(对瞬态试验,压力表3.1应接入压力传感器);
4——被试多路阀;5.1、5.2——流量计;6.1、6.2——单向阀;7.1、7.2——单向节流阀;8.1、8.2——电磁阀;
9——阶跃加载阀;10——截止阀;11——温度计;12.1~12.2——过滤器;13.1~13.2——过滤器。
注 1:图形符号参见 GB/T 786.1。
注 2:试验液动多路阀时,两端的控制油口分别与电磁换向阀 8.2 的 A'、B' 油口连通。
图 1 油口无液压锁多路阀试验系统原理图
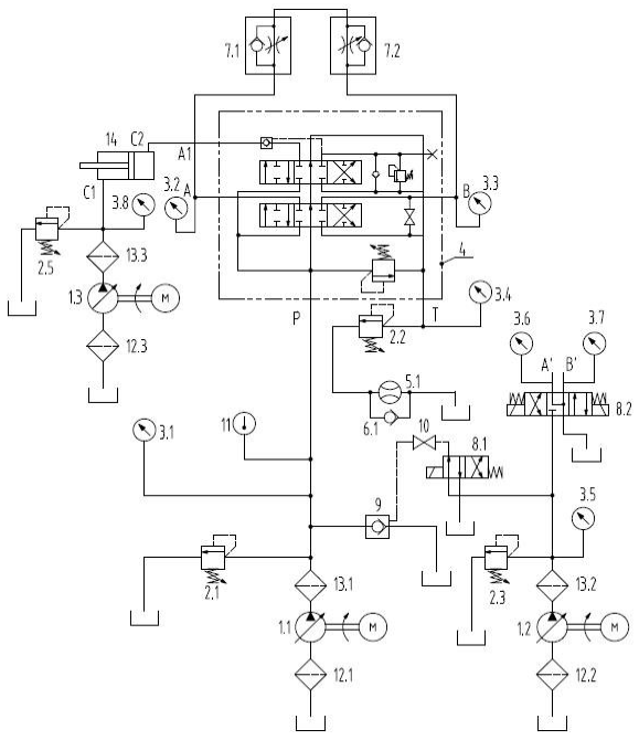
2、油口带液压锁多路阀
油口带液压锁多路阀试验系统原理图,见图 2。

标引序号说明:
1.1~1.3——液压泵;2.1~2.3、2.5——溢流阀;3.1~3.8——压力表;4——被试多路阀;5.1——流量计;
6.1——单向阀;7.1、7.2——单向节流阀;8.1~8.2——电磁阀;9——阶跃加载阀;10——截止阀;
11——温度计;12.1~12.3、13.1~13.3——过滤器;14——加载缸。
注 1:图形符号参见 GB/T 786.1。
注 2:试验液动多路阀时,两端的控制油口分别与电磁换向阀 8.2 的 A'、B' 油口连通。
图 2 油口带液压锁多路阀试验系统原理图