橡胶或塑料软管容积膨胀的测定仪器和试验程序。
1、仪器
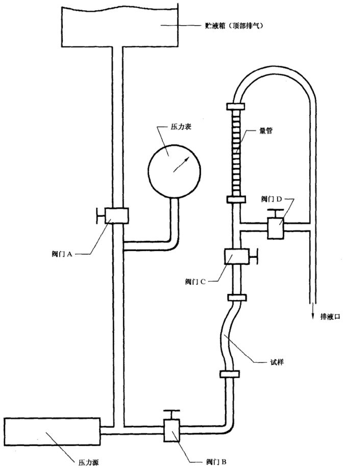
1.1 试验仪器见图 1。
此试验仪器包括一种能够保持所需压力的适用流体源,以及压力表、管道、阀门和连接件,以便使一根直立软管承受液体压力。还需要有一个刻度足够精确的量管,用以测量在压力作用下与软管膨胀所相对应的流体容积。
1.2 所有管道的内壁和连接处均应光滑、无凹槽或不平直,以便在每次进行试验前,所有空气能够自由地从设备中排除。各阀门的设计应保证能随流体的最小位移而开启、闭合。此仪器应能按 GB/T 5563 规定施加试样中的压力"升压速度为:
a)当试验压力小于 12.5MPa 时,升压速度为 0.075MPa/s~0.175MPa/s 之间;
b)在较高的试验压力时,升压速度为 0.35MPa/s〜1.0MPa/s 之间。
2、程序
2.1 小心地将试样连接到试验仪器上,确保无泄漏,并注意避免产生扭曲,保持试样处于垂直状态,测量试样的自由长度,并且在压力作用下不受拉伸影响。

图 1 试验仪器配置图
2.2 用酒精、蒸馏水或其他试验液体充满贮液箱,同时要注意排除空气或溶解性气体,开启阀门 A 并用液体注满压力源,部分地开启阀门 D 并让液体从贮液箱流过量管,直到量管内看不到气泡为止。
注:前后移动试样便于排出气泡。
2.3 关闭阀门 A、C 和 D,并在 10s 内将试样内压力升高到试验压力,检查连接处有无泄漏,并开启阀门 C 完全排出试样中的压力,然后再进行 2.4 规定的操作之前再将其关闭。
2.4 用阀门 D 将量管中的液面调整到 0 刻度。
2.5 按 1.2 规定的升压速度升压,直到压力表指示已达到试验压力为止。关闭阀门 B 以保持试样中的压力。然后开启阀门 C,让膨胀试样中的液体上升到量管内并立即测定膨胀容积。待液面达到恒定状态,立即关闭阀门 C 并记录量管内的容积。
2.6 按 2.5 所规定的程序重复进行两次,使量管最终的读数是三次膨胀的总容积。
2.7 如果在确定膨胀读数之前,试样内的压力偶然上升到试验压力值以上,但未超过软管规定最低爆破压力值的 50%,则将压力完全排除,让试样恢复 15min,再按 2.4〜2.6 规定的程序重复试验。
当试验中有气泡从试样中逸出,则让试样至少恢复 15min 以后再重复试验。