石油储罐附件-呼吸阀的开启压力和通气量试验方法:
1、试验装置
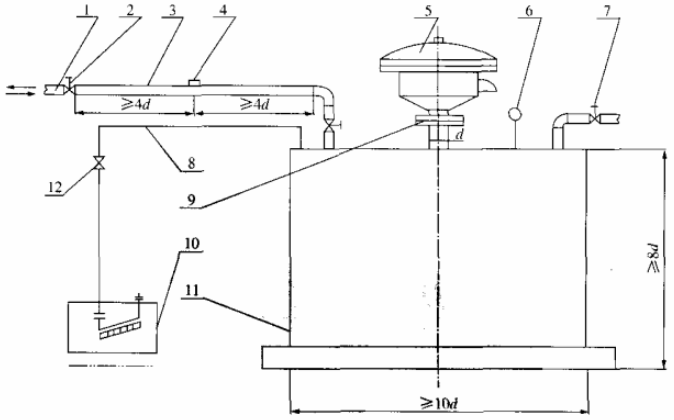
1.1 试验装置见图 1。呼气状态和吸气状态应分别进行试验。测试管有效截面积不应小于法兰接管的流通面积,其问不应添加弯头、阀门等影响气流稳定和增加压力损失的构件。
1.2 带法兰接管的公称直径应与呼吸阀连接法兰公称直径一致,其与储气罐罐顶连接处端部内侧应为圆滑过渡,且无毛刺和可见损伤,见图 2。
1.3 风速仪接口应位于气流稳定的测试管中部位置,距两侧的弯头或阀门的距离小应小于 4d,接口与测试管相连处应光滑无毛刺。
2、开启压力试验
调节控制阀门,使储气罐内的压力逐步升高或降低进行开启压力试验。将阀盘调整到关闭状态,试验时由微压计读出压力值,每分钟读值一次,然后再将阀盘分别转动 90° 和 180° 重复上述试验,每一工况测三次,取 9 个压力值的算术平均值。试验结果应符合规定。
3、通气量试验
3.1 将 0.5~1.0 级精度的风速仪探头垂直管壁插入风速仪接口内进行通气量试验,对不同位置的测点进行测量,测点位置和点数应符合 3.2 或 3.3 的规定。

1——接风机管;2——控制阀门;3——测试管;4——风速仪接口;5——被测呼吸阀;6——温度计;
7——放空阀;8一胶管;9——带法兰接管;10——微压计;11——储气罐;12——阀门。
注:d 为呼吸阀相连接管的外径。
图 1 开启压力和通气量试验装置示意图

注:di 为接管的内径。
图 2 接管
3.2 当在方形测试管内测量平均流速时,应将方管内截面划分成若干相等的小截面,在每个小截面的中心测量气流速度,见图 3。对小截面要求如下:

图 3 方形测试管内截面划分
a)各小截面的形状宜接近于正方形;
b)小截面数目不应少于 9 个。
3.3 当在圆形测试管内测量平均流速时,应将圆管内截面划分成径向间距相等的若干环状小截面,各环状小截面应同心。测点应位于被测截面的对称轴上,见图 4。各测点距中心的距离按公式(1)进行计算。

图 4 当 n=2 时测点半径示意图
Ri=R・(2i-1)/2n…………………………………(1)
式中:
Ri——从测试管中心到测点的距离,单位为毫米(mm);
R——测试管半径,单位为毫米(mm);
i——从测试管中心算起的圆环顺序号;
n——测试横截面上划分的圆环数量,其数量按表1规定选用。
表 1 圆环数量
| 测试管内径 mm | 50 | 80 | 100 | 150 | 200 | 250 | 300 | 350 |
| 圆环数量 n | 1 | 2 | 2 | 3 | 3 | 4 | 4 | 5 |
3.4 测量通气量时,每个测点每分钟读流速值一次,共读三次,流速为各测点的算术平均值。通气量应满足要求,通气量应按下式计算:
Q=3600A・v…………………………………(2)
式中:
Q——通气量,单位为立方米每小时(m³/h);
A——测试管流通截面面积,单位为平方米(m²);
v——流通截面内气体平均流速,单位为米每秒(m/s)。
3.5 记录通气流速、开启压力值、罐内压力值、管的流通面积,并出具试验报告。