汽车空气悬架高度控制阀(以下简称高度控制阀)的试验方法。
1、密封性
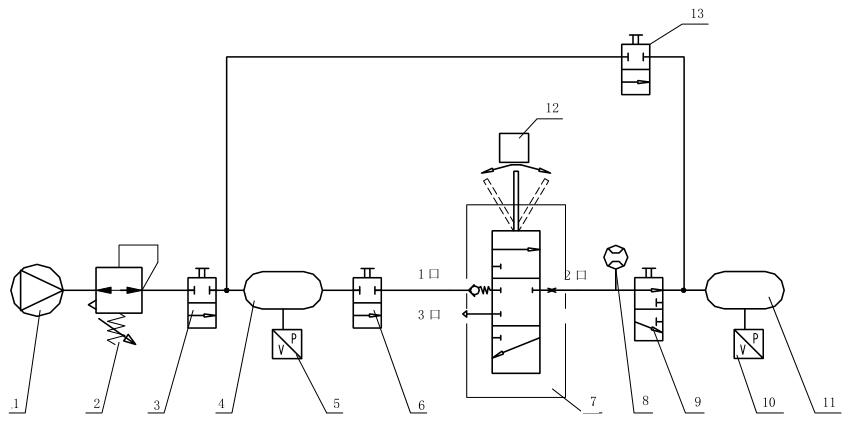
1.1 试验原理图
高度控制阀密封性试验原理图如图 1 所示。

标引序号说明:
1——气源;2——调压装置;3——控制阀;4、8——1L储气筒;5、7——压力检测装置;6——试件。
注:1 口为进气口;2 口为输出口;3 口为排气口。
图 1 高度控制阀密封性试验原理图
1.2 试验方法
1.2.1 摆杆置于排气位置,控制阀 3 置于充气位置,调节调压装置 2 使高度控制阀进气口充气至 PE+500,稳压 1min后,记录此后 5min 内压力检测装置 5 的气压降。
1.2.2 摆杆置于进气位置,控制阀 3 置于充气位置,调节调压装置 2 使高度控制阀进气口充气至 PE+500,稳压 1min后,记录此后 5min 内压力检测装置 5 和压力检测装置 7 的气压降。
1.2.3 摆杆置于进气位置,控制阀 3 置于充气位置,调节调压装置 2 使高度控制阀进气口充气至 PE+500,然后将摆杆调节至中立位置,稳压 1min 后,记录此后 5min 内压力检测装置 5 和压力检测装置 7 的气压降。
2、流量特性
2.1 试验原理图
高度控制阀流量特性试验原理图如图 2 所示。

标引序号说明:
1——气源;2——调压装置;3、6、9、13——控制阀;4、11——20L储气筒;
5、10——压力检测装置;7——试件;8——流量传感器;12——角度传感器。
注:1 口为进气口;2 口为输出口;3 口为排气口。
图 2 高度控制阀流量特性试验原理图
2.2 试验方法
摆杆置于进气极限位置,控制阀 3、6 置于充气位置,控制阀 9 置于排气位置,控制阀 13 置于截断位置,调节调压装置 2 输出压力至 PE+500 向高度控制阀进气口充气;摆杆缓慢由进气极限位置移动至中立位置时暂停,测量并记录流量传感器 8 随摆杆向中立位置方向旋转角位移量的关系曲线。
将控制阀 6 置于截断位置,将控制阀 9、13 置于充气位置,摆杆继续向排气方向移动至排气极限位置,测量并记录流量传感器8随摆杆向排气方向旋转角位移量的关系曲线。
高度控制阀典型流量特性曲线如图 3 所示。

图 3 高度控制阀流量特性曲线图
3、低温性能
摆杆置于进气位置,将高度控制阀进气口通入 PE+500 的压缩空气,将其放置在(-40±2)℃的低温环境箱中带压保温(24±1)h,然后在此温度下分别进行密封性和流量特性测试。如果流量特性需要在环境箱外进行,则试件在环境箱中密封性测试后,将温度调至(-43±2)℃,再保温 2h~3h 后进行流量特性测试,且试验应在试件从环境箱拿出后 15min 内完成。
4、高温性能
摆杆置于进气位置,将高度控制阀进气口通入 PE+500 的压缩空气,将其放置在(80±2)℃的高温环境箱中带压保温(24±1)h,然后在此温度下分别进行密封性和工作特性测试。如果流量特性需要在环境箱外进行,则试件在环境箱中密封性测试后,将温度调至(83±2)℃,再保温 2h~3h 后进行流量特性测试,且试验应在试件从环境箱拿出后 15min 内完成。
5、工作耐久性
5.1 试验原理图
工作耐久性试验原理图如图 4 所示。

标引序号说明:
1——气源;2——调压装置;3、7——1L储气筒;4、6——压力检测装置;5——试件;8——驱动装置。
注:1 口为进气口;2 口为输出口;3 口为排气口。
图 4 工作耐久性试验原理图
5.2 试验方法
5.2.1 按实车装车状态,按表 1 中的试验顺序及试验条件进行试验。
表 1 工作耐久性试验条件

5.2.2 试验过程中,注意观察试件是否发生阻滞和卡死等异常现象,各连接件有无松动情况,各零件有无危及功能的变形和损坏。
5.2.3 试验后按 1 和 2 分别进行密封性和流量特性测试。
6、耐压性
6.1 堵塞试件输出口后放入防护室,摆杆置于进气位置,从试件进气口通入 2MPa 的气压并保持 3min,然后卸压。
6.2 拆检试验后试件,检查各零部件变形及损坏情况。
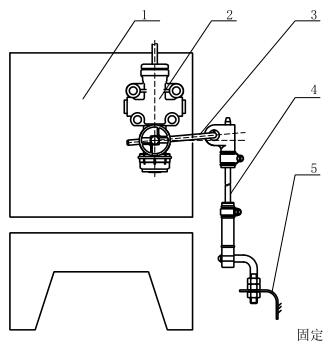
7、耐振动性
7.1 振动试验安装示意图如图 5 所示。

标引序号说明:
1——振动试验台;2——试件:3——摆杆;4——竖杆;5——固定支架。
图 5 振动试验安装示意图
7.2 按实车安装状态将试件安装在振动试验台上,输出口堵塞,摆杆置于进气位置,进气口通入气压 PE+500,在振动加速度为 44m/s²,振动频率为 33.3Hz 的条件下进行垂直振动 1×10⁷ 次。
7.3 试验后按 1 和 2 分别进行密封性和流量特性测试。
7.4 拆检试验后试件,检查并记录各连接件有无松动及各零部件变形及损坏情况。
8、防尘试验
按 GB/T 4208-2017 中 13.4 的 IP5X 要求进行试验。
9、耐腐蚀性
堵塞试件各接口,然后将试件按实车安装状态放入盐雾试验箱内,按 GB/T 10125 规定的中性盐雾试验要求进行 96h 的连续喷雾试验。试验结束后,将试件从盐雾试验箱内取出,用不高于 40℃ 的清洁流水清洗,除去试件表面盐沉积物,然后在 2min 内用空气吹干,检查并记录试件表面腐蚀情况。
10、延时时间试验
10.1 摆杆处于中立位置,高度控制阀进气口通大气,输出口接气压为 PE+500 的气源,摆杆自中立位置在 0.2s 内向排气方向移动至排气极限位置,测定自摆杆开始移动至排气口有气体排出时的时间间隔。
10.2 摆杆处于中立位置,高度控制阀进气口接气压为 PE+500 的气源,输出口通大气,摆杆自中立位置在 0.2s 内向进气方向移动至进气极限位置,测定自摆杆开始移动至输出口有气体排出时的时间间隔。