电控内燃机-机油滤清器的试验方法:
1、原始阻力
按 GB/T 8243.1 的规定进行试验,试验液运动黏度为模拟一般工况的 24mm²/s。
2、额定粒径和容尘量
按 GB/T 8243.12 的规定进行试验。
3、清洁度
3.1 质量清洁度试验
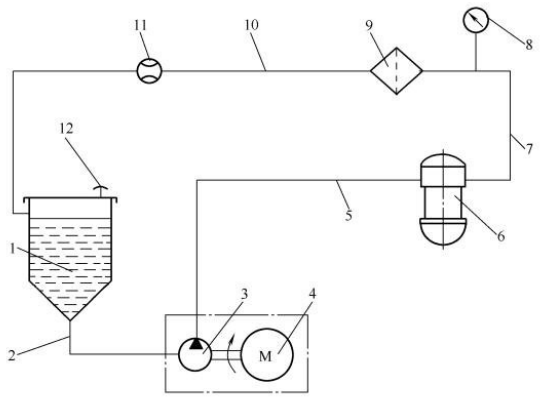
3.1.1 试验装置
试验装置见图1。

标引序号说明:
1——油箱
2——吸油管
3——液力泵
4——驱动电机
5——油管
6——被试滤清器
7——油管
8——压力计
9——不锈钢滤膜过滤器
10——回油管
11——流量计
12——放气孔
油箱(1)的容量应不小于10L,压力计(8)的测量准确度为±2%,流量计(11)的测量准确度为±1%。
图 1 质量清洁度试验装置原理图
3.1.2 试验用油及油温
采用符合 GB 19147 规定的 -10 号车用柴油,试验油温度为 23℃±5℃,粘度应在 4mm²/s~6mm²/s 范围内。
3.1.3 试验程序
3.1.3.1 用镊子将一张 5μm 的滤膜放入称量瓶中,半开盖放入已升温至 90℃±5℃ 的烘箱内,经 60min 烘干后取出,置于干燥箱中冷却 30min 后称重,精确到 0.1mg。
3.1.3.2 将试验油用 0.8μm 的 X 型微孔滤膜过滤后加入试验油箱,过滤时通过滤膜的压差不应超过 85kPa,试验油箱加油量不少于 8L。
3.1.3.3 安装被试滤清器。
3.1.3.4 取出称量瓶中的微孔滤膜装于不锈钢滤膜过滤器(9)中。
3.1.3.5 以两倍的滤清器额定体积流量循环 60min。
3.1.3.6 将被试滤清器卸下,并将滤膜过滤器中的油放净,然后揭开滤膜过滤器盖,用装于清洁瓶中的清洁石油醚小心冲洗掉附在滤膜上面的燃油。用平头镊子将微孔滤膜钳到经称量的称量瓶中,使瓶盖半开,放入 90℃±5℃ 烘箱内烘 60min 取出,并在干燥器中冷却 30min。将经烘干冷却的带杂质滤膜的称量瓶放在天平上称量,读数精确到 0.1mg。按公式(1)计算杂质质量,即质量清洁度。
W=G2- G1................................................................................(1)
式中:
W——质量清洁度,单位为毫克(mg);
G1——过滤前称量瓶与滤膜质量,单位为毫克(mg);
G2——过滤后称量瓶与滤膜质量,单位为毫克(mg)。
3.2 颗粒清洁度试验
将按 3.1 称重后的带杂质滤膜,按 GB/T 20110 中颗粒尺寸法进行分析。所需检测颗粒尺寸按要求进行选择。
3.3 试验报告
试验报告应包括下列内容:
a)滤清器制造厂;
b)产品名称及型号;
c)额定体积流量,单位为升每分(L/min);
d)试验用油;
e)试验结果:质量清洁度、最大硬质颗粒尺寸与颗粒数;
f)试验单位及试验人员;
g)试验日期。
4、密封性
4.1 试验装置
试验装置见图 2。

标引序号说明:
1——气源
2——气源气滤器
3——调节阀
4——被试滤清器
5——水槽升降器
6——水槽
7——压力计
压力计(7)的测量准确度为 ±5%。
图 2 密封性检测装置原理图
4.2 试验介质及温度
试验介质为干燥、清洁的空气,试验在室温环境下进行。
4.3 试验程序
4.3.1 将被试滤清器安装到试验装置,入口端接气源,出口端接压力表。
4.3.2 升高水槽,将被试滤清器沉入水中。
4.3.3 调节压力调节阀 3,使压力计 7 指示值达到 800kPa 后,按下计时器,在 1min 时间内,各密封面不应冒气泡。
4.4 试验报告
试验报告应包括下列内容:
a)滤清器制造厂;
b)产品名称及型号;
c)说明滤清器的新旧程度或已使用过的时间;
d)试验压力及保压时间;
e)试验单位及试验人员;
f)试验日期。
5、旁通阀性能
按 GB/T 8243.2 的规定进行试验。
6、止回阀性能
按 GB/T 8243.9 的规定进行试验。
7、静压强度
试验温度分别为 -35℃ 和 135℃,试验方法按 GB/T 8243.6 的规定进行试验。
8、耐冷起动模拟和液压脉冲疲劳性能
按 GB/T 8243.5 的规定进行试验。
9、耐振动疲劳性能
按 GB/T 8243.7 的规定进行试验。
10、耐高低温性能
将试验件灌装 2/3 以上符合 GB/T 8243.3 规定的标准油后,按 GB/T 2423.22 中试验 Nb 方法进行试验,试验参数如下:
a)低温温度:-35℃,低温持续时间:2h;
b)高温温度:135℃,高温持续时间:2h;
c)温度变化速率:(2±0.4)℃/min;
d)循环数:20。
试验结束后排净试验件内机油,按4规定的方法进行密封性试验。
11、耐高温性能
按 GB/T 8243.3 的规定进行试验。试验结束后排净试验件内试验液,按下述步骤进行检测:
a)按 4 规定的方法进行密封性试验。
b)拆解总成,目测零部件损坏情况。
c)采用合适的砝码或夹具,按滤芯轴向载荷强度为 0.10N/mm² 施加轴向载荷,保持 5min。
d)卸下滤芯目测滤芯表面损坏情况。
12、耐腐蚀性能
按 GB/T 2423.17 规定的方法进行,试验周期为 72h。
13、滤芯性能
13.1 滤纸性能
按 JB/T 12651.2 的规定进行检测。
13.2 初始冒泡压力
按 GB/T 14041.1 的规定进行试验,试验液体为异丙醇。
13.3 原始阻力
按 GB/T 8243.1 的规定进行试验。
13.4 额定粒径和容尘量
按 GB/T 8243.12 的规定进行试验。
13.5 尺寸公差
采用游标卡尺等测量器具进行测量。
13.6 形状和位置公差
按 GB/T 1958 的规定进行测量。
13.7 折距和折数
折距采用游标卡尺进行测量;折数采用人工计数的方法进行。
13.8 耐高温性能
按 GB/T 8243.3 的规定进行试验。
13.9 耐高压降性能
按 GB/T 8243.3 的规定进行试验。
14、密封圈性能
按产品图样或技术文件的规定进行试验。
15 外观质量
外观质量采用目测进行。