今天给大家带来关于液压件脉冲试验方法的内容。适用于液压系统中所使用的液压导管、管接头、滤器及橡胶密封件(不包括液压脉冲方波波形)。
1、液压脉冲试验压力波形
脉冲压力的冲击频率为30~75次/分。每一脉冲周期波形压力由0升至峰值再降至0构成,峰值压力为额定压力的 1.43~1.57 倍,如图 1 所示。

图 1 液压脉冲试验压力波形
2、试验装置
2.1 试验回路
试验时推荐采用符合下列要求的试验装置。允许采用能确保波形技术要求的其他试验装置。
2.1.1 图 2 和图 3 分别表示不带增压器式和带增压器式脉冲试验装置的基本试验回路。被试件的额定压力为 63~160bar 时,用不带增压器的脉冲试验方法。额定压力为 200~400bar 时,用带增压器脉冲试验方法。
2.1.2 油源的流量应能调节。油源压力脉动量应小于 5*10Pa(5.1kgf/cm²)。
2.1.3 允许在给定的基本回路中增设调节压力、流量以及保证试验系统安全工作的元件。
2.1.4 管道和连接件的直径和长度应与被试管件的容腔大小相匹配。
2.2 取压点
取压点在被试管件和管接头容腔的下游 10d 处,采用压力传感器测定。
2.3 取压孔
取压孔直径应不小于 1mm,不大于 6mm。长度应不小于 2 倍取压孔直径。中心线应和管道中心线垂直,管道表面与取压孔的交角处应保持锐边,但不得有毛刺。
2.4 温度检测点
油液温度检测点应设置在被试管腔上游 15d 处。
3、试验的一般要求
3.1 试验用油液
应规定试验用油液种类、型号。
3.2 试验温度
试验油液温度应控制在 50±5℃。
3.3 测量等级
根据精度要求,可按 A、B、C 三个测量等级之一进行试验。试验时,究竞采用哪一个测最等级将由涉及的各方商议而定。只有在需要比较精确地表示性能的特定的情况下,才采用 A 和 B 级试验,这两级用的试验装置和测量系统都有较高的要求,试验所需费用亦较高。
凡按有关标准校验或比较过的任何测量系统,若它们的系统误差不超过所列极限,均可用于测量等级的试验。
表 1 测量系统允许的系统误差

注:给出的百分数极限范围是属于被测量值的,而不是试验的最大或测量系统的最大读数值。
3.4 稳态工况
3.4.1 被控参数应在表2规定范围内变化,并记录试验参数测量值。
表 2 被控参数平均指示值允许变化范围

3.4.2 试验参数测量读数数目的选择和所取读数的分布情况应能反映被试件在全范围内的性能。
3.4.3 为了保证试验结果的重复性,应该规定测量时间间隔。
3.4.4 对被试件尺寸大小不作规定,但试件处总的含液容腔应能保证液压脉冲试验的升压释压波形要求。
3.4.5 液压用钢导管、管接头及滤器的试验脉冲次数规定为 20 万次。其他被试品种可在产品技术条件中规定。
4、试验方法
4.1 试样的一端与试验装置相连接,另一端封闭。
4.2 试验台油箱中油液温度加热到规定的值。
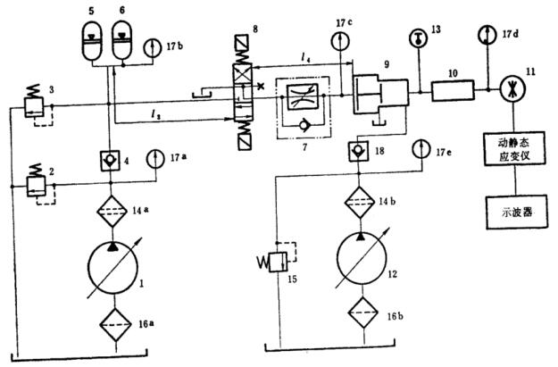
4.3 试验步骤(参阅图 2、3)。

图 2 不带增压器脉冲试验回路
1——泵;2、3——溢流阀;4——单向阀;5、6——蓄能器;7——节流阀;
8——电磁换向阀;9——试件及容腔;10——压力传感器;11——温度计;
12——精滤器;13——压力表;14——粗滤器。

图 3 带增压器脉冲试验回路
1、12——泵;2、3、15——溢流阀;4——单向阀;5、6——蓄能器;7——单向节流阀;
8——电磁换向阀;9——增压器;10——试件及容腔;11——压力传感器;13——温度计;
14——精滤器;16——粗滤器;17——压力表;18——单向阀。
a)启动液压泵;
b)系统由溢流阀 2 调至低压,用安装于系统最高处的排气阀进行排气;
c)调定溢流阀 2 达到试件所要求的额定压力值;
d)调节溢流阀 3 到系统最大安全压力值,然后将此溢流阀锁定;
e)检查导管和管接头各个部位有否泄漏,并消除之;
f)手动控制电磁换向阀,用示波器拍摄脉冲压力波形,并用节流阀 7 调节节流口的大小,使波形达到所规定的要求;
g)接通并调节计数继电器,自动进行试件的脉冲试验。
4.4 试验记录
4.4.1 液压脉冲试验,每经过冲击 5 万次,用示波器拍摄一次压力波形,检查压力波形是否在规定范围内。
4.4.2 每次拍摄试验压力波形前,应将压力传感器的压力值再次进行标定。
4.4.3 在每次摄得的脉冲压力波形图上,注明曲线上各主要点的压力值、时间以及脉冲次数。
以上就是今天的分享!如果您对用于上述试验的液压件脉冲试验装置感兴趣,欢迎与我们联系!
