环形防喷器胶芯(以下简称胶芯)常用于石油天然气勘探、钻井、试油、修井井控等。今天我们来学习关于胶芯密封性能试验、通径规试验和疲劳试验的内容。
1、试验装置
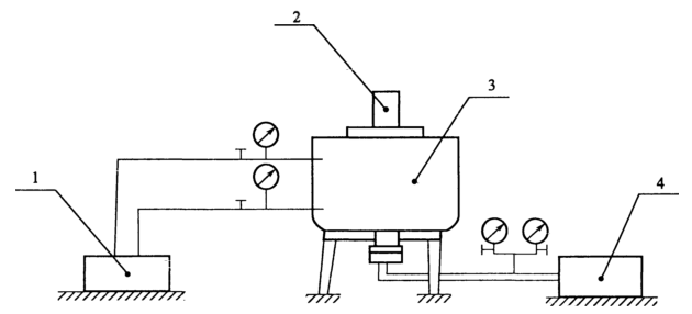
试验装置由液压控制系统、环形防喷器、井压控制系统、钻杆四部分组成,见图 1。密封试验钻杆的尺寸要求见表 1。

说明:1——液压控制系统;2——钻杆;3——环形防喷器;4——井压控制系统。
图 1 胶芯密封性能试验装置
表 1 钻杆的尺寸要求
| 公称内径 d /mm | 钻杆尺寸 /mm |
| 179 | 88.9 |
| 228 | |
| >279 | 127.0 |
2、试样
试样为 1 个胶芯。
3、密封性能试验程序
3.1 将试验胶芯装入防喷器,与相应尺寸的盲法兰连接,然后放下地坑,连接高压试压泵到试验盲法兰或防喷器侧出口上的管线,再将防喷器与液压控制装置相应的开启管线和关闭管线连接。
3.2 按表 1 选择钻杆,下入防喷器。
3.3 关闭开启防喷器 2 次后,在防喷器内注入清水,使水面刚好高出胶芯顶部。
3.4 低压试验:以不大于 21MPa 的关闭压力关闭防喷器,给予防喷器 1.4MPa〜2.1MPa 的水压,立即保压(稳压后)计时 10min;记录压力。压力下降小于 0.20MPa 为有效。观察胶芯是否漏油。
3.5 高压试验:以不大于 21MPa 的关闭压力关闭防喷器,给予不低于防喷器额定工作压力的水压,立即保压计时 10min,记录压力。压力下降小于 1.5MPa 为有效。若压力下降大于 1.5MPa,可进行最多不超过 4 次补压操作,补压后应重新计时。观察胶芯是否漏油。
4、通径规试验程序
4.1 根据通径代号按表 2 选择相应的通径规。
表 2 通径规尺寸
| 通径代号 | 通径规尺寸 /mm |
| 18 | 178.61 |
| 23 | 227.84 |
| 28 | 278.64 |
| 35 | 345.31 |
| 43 | 424.69 |
| 48 | 475.49 |
| 54 | 538.99 |
| 68 | 678.69 |
4.2 密封试验后30min 内,不施加额外的力将通径规穿过通孔。
4.3 试验结束后,应放空防喷器及试压管线内的水,取出胶芯,擦拭干净,贮存。
5、疲劳试验程序
5.1 按 3.1〜3.2 安装胶芯及防喷器。
5.2 关闭开启防喷器 7 次后,按 3.4〜3.5 进行低压试验和高压试验。
5.3 重复 5.2 的步骤 52 次后,观察是否有泄漏。