V型球阀(V type ball valve)是一种在半球体的一侧开V型缺口作为调节流量用的阀门。根据相关标准规定,有耐火结构要求的V型球阀,应按 GB/T 26479 规定的方法进行耐火试验。具体试验方法见如下内容。
1、安全防护
V型球阀的耐火试验是具有潜在危险的试验。被试V型球阀在火烧时阀体体腔内压力增加,存在缺陷的被试V型球阀有可能产生破裂。因此,在试验场地内应设置防护人身安全的保护措施。
2、试验要求
2.1 试验的燃料应采用气体燃料,火源应有足够的能力使被试V型球阀完全包裹在火焰中。
2.2 火烧过程持续时间 30min,火焰的温度应在 750℃〜1000℃ 之间,火焰的温度由 3.4.2 所特定的热电偶和测温块进行监测;火烧时,应观察V型球阀的情况。
2.3 火烧过程中,V型球阀内应有规定压力的水,火烧结束后,同时检测V型球阀的内漏量和外漏量。
2.4 在火烧试验结束,被试V型球阀冷却后,应进行水压试验,检査V型球阀的壳体、阀座密封的泄漏情况。
3、试验装置
3.1 试验系统
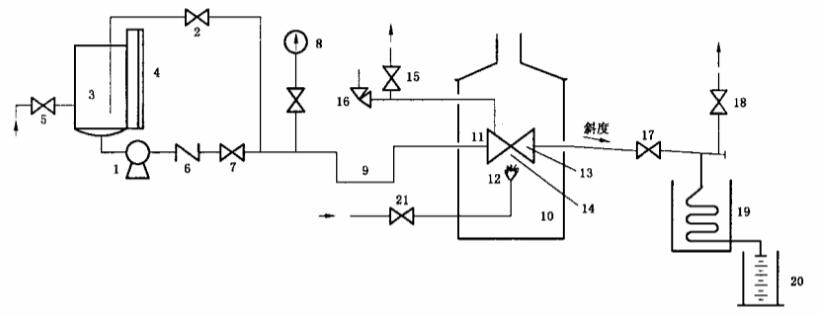
V型球阀耐火试验装置系统按图 1 所示。

说明:
1——试验泵;2——压力泄放和调节阀;3——储水罐;4一一液位计;5——供水阀;6——止回阀;7——截止阀;
8——压力表;9——阻汽管;10——试验炉;11——被试阀;12——燃气火头;13——测温块;14——火焰热电偶;
15——截止阀;16——安全阀;17——截止阀;18——截止阀;19——冷凝器;20——计量筒;21——燃气供给阀。
a)用泵作为压力源的试验系统
图 1 耐火试验系统图

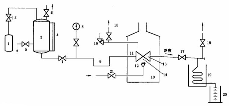
说明:
1——压缩气源;2——气体压力调节阀;3——储水罐;4——液位计;5——供水阀;6——泄压阀;7——截止阀;
8——压力表;9——阻汽管;10——试验炉;11——被试阀;12——燃气火头;13——测温块;14——火焰热电偶;
15——截止阀;16——安全阀;17——截止阀;18——截止阀;19——冷凝器;20——计量筒;21——燃气供给阀。
b)用压缩气休作为压力源的试验系统
图 1(续)
3.2 试验装置
3.2.1 试验装置不应有外力施加在被试V型球阀上。
3.2.2 火源距被试V型球阀与热电偶的距离应不少于 150mm。试验装装置炉的内壁与被试V型球阀的水平距离在任何地方应不小于 150mm,试验炉上壁与被试V型球阀距离也应不小于 150mm。
3.2.3 在整个系统中,被试V型球阀阀体体腔内的压力由泄压阀泄压,以防止水在阀体体腔内气化可能引起的超压。泄压阀的设定应是从V型球阀生产者对同规格V型球阀做压力试验获得的数据,或是不大于V型球阀在 20℃ 时的最大工作压力的 1.5 倍。
3.3 连接管道
3.3.1 被试V型球阀公称尺寸不小于 DN50 的,连接管道内径应不小于 25mm;被试V型球阀公称尺寸小于 DN50 的,连接管道内径为被试V型球阀公称尺寸的二分之一。
3.3.2 被试V型球阀出口连接管道内径应不小于 15mm。安装后,应有一定的斜度,使阀座泄漏出的水能从管道完全流出。
3.3.3 与被试V型球阀的连接处应保证有良好的密封性,若有泄漏,该泄漏量不能作为V型球阀外漏量的一部分进行计算。
3.4 仪表和计量器具
3.4.1 系统中的压力表的满量程读数应为测量压力的 1.5 倍至 4 倍之间,压力表的分辨率应达到在任意刻度点能读到最大刻度值 3% 以内的值。
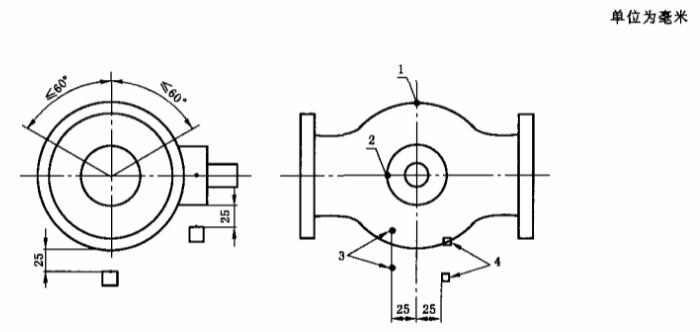
3.4.2 测温块应使用碳钢材料制作,尺寸应按图2的规定,在测温块中心放置一个热电偶。

图 2 测温块的尺寸
3.4.3 被试V型球阀公称压力不大于 PN50(ANSI Class 300),且公称尺寸不大于 DN100 的测温装置安装位置按图 3 的要求,阀体热电偶的安装是插入阀体(或阀盖),插入深度为壁厚的 1/2 或 13mm,取两者的较小值;其他V型球阀的测温装置安装位置按图 4 的要求。

说明:1——阀体热电偶;2——V型球阀热电偶;3——火焰热电偶;4——火焰测温块。
图 3 不大于 PN50,且不大于 DN100 V型球阀测温装置安装位置

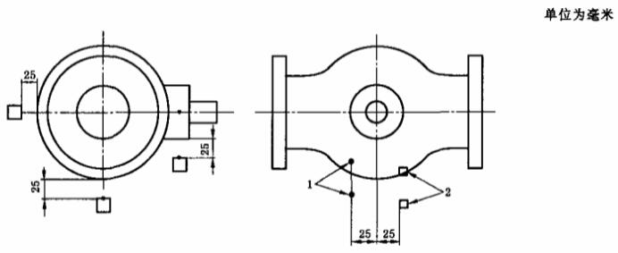
说明:1——火焰热电偶;2——火焰测温块。
图 4 其他规格V型球阀测温装置安装位置
3.4.4 计置容器的容积应满足试验过程中水的最大泄漏量。
4、试验操作程序
4.1 把被试V型球阀的两端用专用试验盲板封闭,使阀杆处于水平状态,安装到试验装置上,连接好阀前后的试验管道,单向流动的V型球阀,应按其流向进行安装。
4.2 定位火焰、热电偶、阀体热电偶和测温块位置,按图 3 或图 4 所示的指定要求安装。
4.3 将V型球阀处于部分开启状态,打开供水阀(图 1 中的序号 5)、截止阀(图 1 中的序号 15、17、18),使介质流入系统排净空气。当整个的系统完全充满水后,关闭截止阀(图 1 中的序号 15、17、18)和供水阀(图 1 中的序号 5)。整个系统用水加压,试验压力为试验V型球阀 20℃ 最大工作压力的 1.4 倍(圆整到 ±0.1MPa)。检査试验装置的泄漏情况,不应有泄漏。卸掉压力,关闭试验V型球阀并且打开截止阀(图 1 中的序号 17)。
4.4 如试验阀是上游密封形式的,应在V型球阀关闭时,确定上游阀座与下游阀座之间的水量。记录此数据。由于在耐火过程中这部分水会通过下游阀座被计量筒(图 1 中的序号 20)收集,因此,在计算通过阀座的泄漏量时应减掉这一部分。
4.5 在火烧期间及冷却期间应保持规定的试验压力,不超过 50% 规定试验压力的瞬时压力损失是允许的,但应在 2min 内恢复,压力损失累积总时间应小于 2min。应按如下的要求给系统加压。
a)不大于 PN50(ANSI Class 300)的弹性密封V型球阀,试验压力为 0.2MPa。
b)其他压力级的V型球阀,高压试验压力为V型球阀 20℃ 时最大允许工作压力 75%。
4.6 记录液位计(图 1 中的序号 4)的读数,清空计量筒(图 1 中序号 20)。
4.7 调节包括被试V型球阀在内的试验系统,并在试验过程中保持所要求的压力。
4.8 打开燃料供应阀后点火,在火烧的 30min 期间监视火焰温度。检査两个火焰环境温度。检查两个热电偶平均温度从点火开始后 2min 内达到 750℃。保持其平均温度在 750℃〜1000℃ 之间,并在整个 30min 的耐火期间温度不得低于 700℃。
4.9 测温块的平均温度应从点火开始后 15min 内达到 650℃,在剩下的火烧期间,保持其最小平均温度为 650℃,并且温度不得低于 560℃。
4.10 热电偶应编号并且单独记录每一个的温度值。火烧期间,每隔 30s 记录仪器压力表(图 1 中的 8)、测温块、热电偶的读数。
4.11 在达到火烧要求的时间后,关闭燃料供应阀。
4.12 立刻计算收集在计置筒(图 1 中的序号 20)中的水量,确定在火烧期间通过阀座的泄漏。如果试验阀是上游密封型的,还应扣除收集在上游阀座与下游阀座之间的水量。继续用计量筒收集泄漏的水以用来确定试验阀在火烧以及冷却期间的外部泄漏率。
4.13 在熄火后 5min 内,用水强制冷却V型球阀使其表面温度降到 100℃ 以下,冷却时间应不超过 10min。记录使V型球阀表面温度强制冷却到 100℃ 所需的时间。
4.14 按 4.5 的要求检査并且调节V型球阀的试验压力,记录液位计的读数并且确定计量筒(图 1 中的序号 20)中的水量。记录通过任何按标准设计要求安装的泄压阀的外漏量,其数值用来计算在火烧期间和冷却期间总的泄漏量。
4.15 对 PN100(ANSI Class 600)及更低压力级的V型球阀,把试验压力降低并稳定在0.2MPa,保持该试验压力 5min 后,再测量 5min 时间的通过被试V型球阀阀座的泄漏量。
4.16 升高至高压试验压力,将被试V型球阀全开,再关被试V型球阀至部分开启位置,关闭截止阀(图 1 中的序号 17),保持高压试验压力 5min 后,再测量 5min 时间的被试V型球阀的外部泄漏量。
以上就是今天的分享!如果您对用于上述试验的V型球阀耐火试验装置系统感兴趣,欢迎与我们联系!电话:075-8889 8859.
