比例/伺服控制液压缸(proportional/servo controlled hydraulic cylinder)是一种以液压油液为工作介质,用于比例/伺服控制,有动态特性要求的活塞式或柱塞式液压缸(以下简称液压缸或活塞缸、柱塞缸)。
今天我们来学习关于对该型液压缸型式试验和出厂试验的试验装置和试验条件相关要求的内容。
1、试验装置
1.1 试验原理图
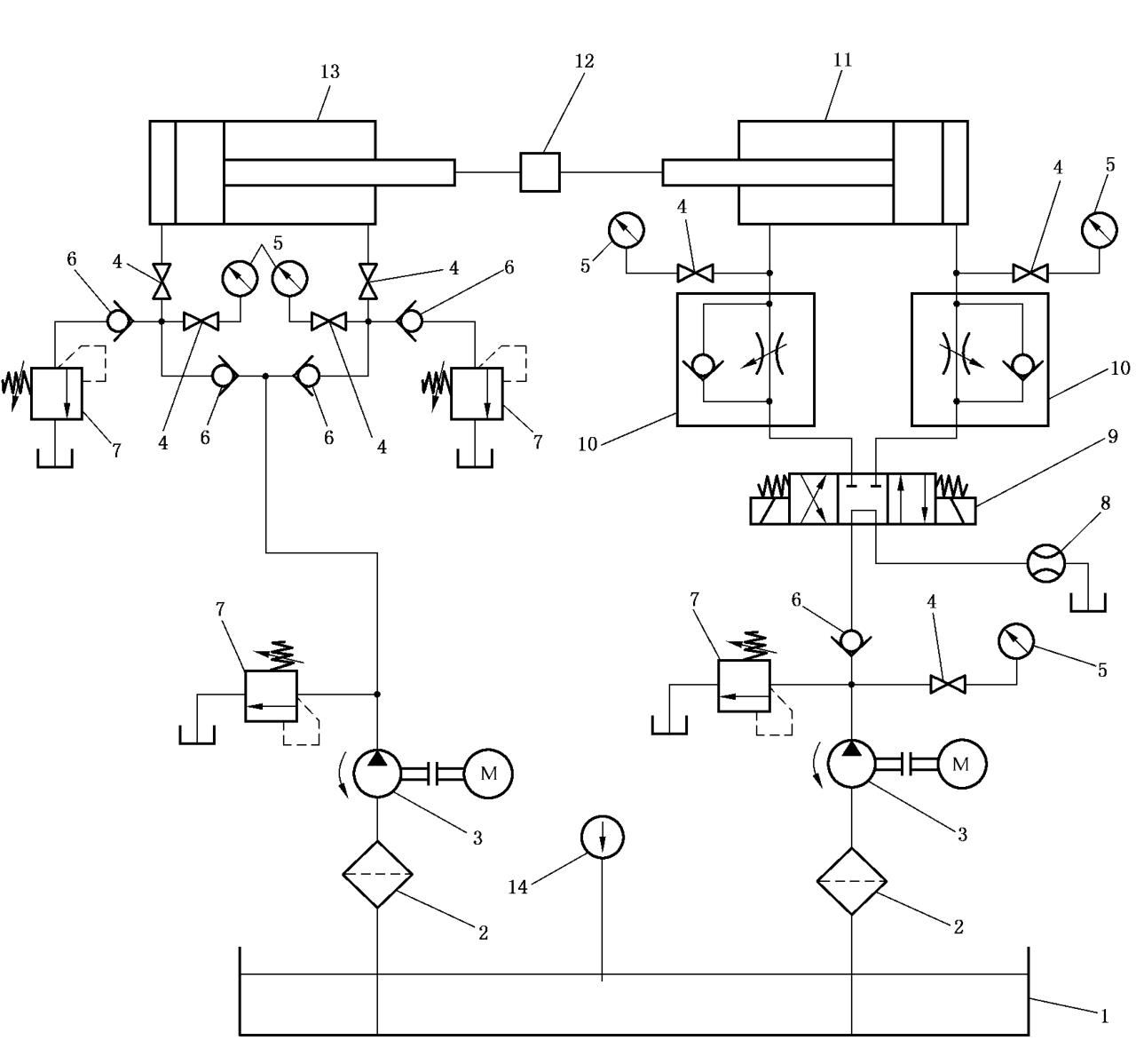
比例/伺服控制液压缸的稳态和动态试验原理图见图 1~图 3,图中所用图形符号符合 GB/T 786.1 规定。

说明:1——油箱;2——过滤器;3——液压泵;4——截止阀;5——压力表;
6——单向阀;7——溢流阀;8——流量计;9——电磁(液)换向阀;10——单向节流阀;
11——被试液压缸;12——力传感器;13——加载缸;14——温度计。
图 1液 压缸稳态试验液压原理图

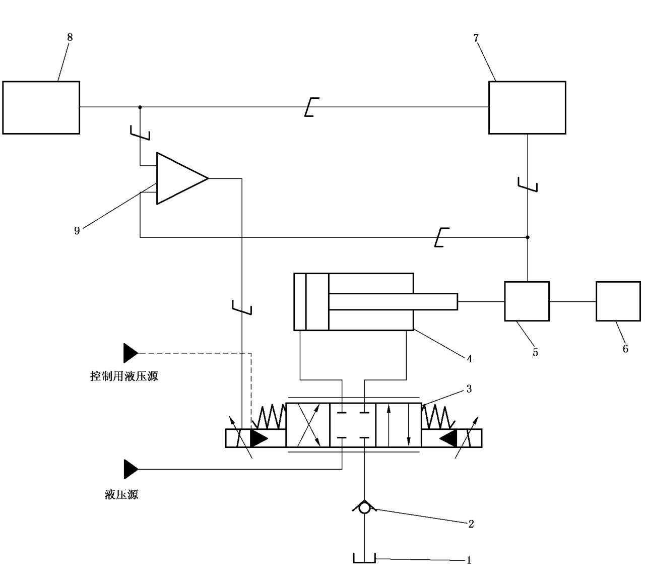
说明:1——油箱;2——单向阀;3——比例/伺服阀;4——被试比例/伺服控制液压缸;5——位移传感器;
6——加载装置;7——自动记录分析仪器;8——可调振幅和频率的信号发生器;9——比例/伺服放大器。
图 2 活塞缸动态试验液压原理图

说明:1——油箱;2——单向阀;3——比例/伺服阀;4——被试比例/伺服控制液压缸;5——位移传感器;
6——加载装置;7——自动记录分析仪器;8——可调振幅和频率的信号发生器;9——比例/伺服放大器。
图 3 柱塞缸动态试验原理图
1.2 安全要求
试验装置应充分考虑试验过程中人员及设备的安全,应符合 GB/T 3766 的相关要求,并有可靠措施,防止在发生故障时,造成电击、机械伤害或高压油射出等伤人事故。
1.3 试验用比例/伺服阀
试验用比例/伺服阀响应频率应大于被试液压缸最高试验频率的 3 倍以上。
试验用比例/伺服阀的额定流量应满足被试液压缸的最大运动速度。
1.4 液压源
试验装置的液压源应满足试验用的压力,确保比例/伺服阀的供油压力稳定,并满足动态试验的瞬间流量需要;应有温度调节、控制和显示功能;应满足液压油液污染度等级要求,见 2.3。
1.5 管路及测压点位置
1.5.1 试验装置中,试验用比例/伺服阀与被试液压缸之间的管路应尽量短,且尽量采用硬管;管径在满足最大瞬时流量前提下,应尽量小。
1.5.2 测压点应符合 GB/T 28782.2-2012 中 7.2 的规定。
1.6 仪器
1.6.1 自动记录分析仪器应能测量正弦输入信号之间的幅值比和相位移。
1.6.2 可调振幅和频率的信号发生器应能输出正弦波信号,可在 0.1Hz 到试验要求的最高频率之间进行扫频;还应能输出正向阶跃和负向阶跃信号。
1.6.3 试验装置应具备对被试液压缸的速度、位移、输出力等参数进行实时采样的功能,采样速度应满足试验控制和数据分析的需要。
1.7 测量准确度
测量准确度按照 JB/T 7033-2007 中 4.1 的规定,型式试验采用 B 级,出厂试验采用 C 级。测量系统的允许系统误差应符合表 1 的规定。
表 1 测量系统允许系统误差
| 测 量 参 量 | 测量系统的允许误差 | ||
| B 级 | C 级 | ||
| 压力 | p<0.2MPa 表压时,kPa | ±3.0 | ±5.0 |
| p≥0.2MPa 表压时,% | ±1.0 | ±1.5 | |
| 温度 /℃ | ±1.0 | ±2.0 | |
| 力 /% | ±1.0 | ±1.5 | |
| 速度 /% | ±0.5 | ±1.0 | |
| 时间 /ms | ±1.0 | ±2.0 | |
| 位移 /% | ±0.5 | ±1.0 | |
| 流量 /% | ±1.5 | ±2.5 | |
2、试验用液压油液
2.1 黏度
试验用液压油液在 40℃ 时的运动黏度应为 29mm²/s~74mm²/s。
2.2 温度
除特殊规定外,型式试验应在 50℃±2℃ 下进行;出厂试验应在 50℃±4℃ 下进行。出厂试验可降低温度,在 15℃~45℃ 范围内进行,但检测指标应根据温度变化进行相应调整,保证在 50℃±4℃ 时能达到产品标准规定的性能指标。
2.3 污染度
对于伺服控制液压缸试验,试验用液压油液的固体颗粒污染度不应高于 GB/T 14039-2002 规定的 —/17/14;对于比例控制液压缸试验,试验用液压油液的固体颗粒污染度不应高于 GB/T 14039-2002 规定的 —/18/15。
2.4 相容性
试验用液压油液应与被试液压缸的密封件以及其他与液压油液接触的零件材料相容。
3、稳态工况
试验中,各被控参量平均显示值在表 2 规定的范围内变化时为稳态工况。应在稳态工况下测量并记录各个参量。
表 2 被控参量平均显示值允许变化范围
| 被 控 参 量 | 平均显示值允许变化范围 | ||
| B 级 | C 级 | ||
| 压力 | p<0.2MPa 表压时,kPa | ±3.0 | ±5.0 |
| p≥0.2MPa 表压时,% | ±1.5 | ±2.5 | |
| 温度 /℃ | ±2.0 | ±4.0 | |
| 力 /% | ±1.5 | ±2.5 | |
| 速度 /% | ±1.5 | ±2.5 | |
| 位移 /% | ±1.5 | ±2.5 | |
以上就是今天的分享!如果您对上述的液压缸试验装置感兴趣,欢迎与我们联系!
