阀门低温试验装置是一种在 -196℃~-29℃ 温度状态下对阀门进行低温性能试验的装置。今天我们学习关于该装置的相关技术要求的内容。

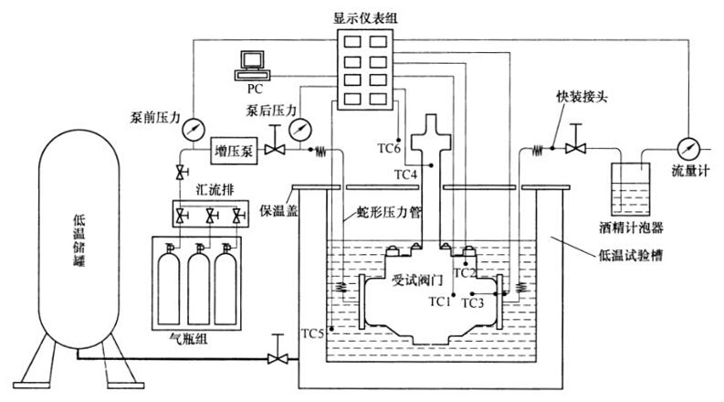
温度传感器:TC1——阀体温度;TC2——阀盖温度;TC3——阀内腔温度;TC4——阀杆温度(填料部位);TC5——冷却介质温度;TC6——环境温度。
图 1 阀门低温试验装置典型结构示意
1、一般要求
1.1 阀门低温试验装置应能提供低温阀门在规定试验温度下的试验条件。在必要时,也能提供对低温阀门零部件进行深冷处理的条件。
1.2 组成阀门低温试验装置的各部件,凡位于低温环境内的,或自身可能处于低温状态下的,均必须采用耐低温材料制造,承压部件必须采用奥氏体不锈钢制造。
2、低温系统
2.1 组成
低温系统提供试验所需的低温环境,低温系统应由低温储罐、低温试验槽、低温连接管道,低温控制阀等组成。
2.2 低温储罐
低温储罐根据装置的规格,可选择固定式真空绝热深冷压力容器,其应符合 GB/T 18442 的规定;或选择焊接绝热气瓶,其应符合 GB 24159 的规定。
2.3 低温试验槽
2.3.1 低温试验槽应设计成敞口双层结构,内胆要保证适度的壁厚并有一定的筋板加强,能够承受试件、冷媒、试验附件重量及可能产生的吊装冲击。试验槽内、外壁间应形成绝热结构,槽体内壁承受低温时,其外表面除通气和进、排液通道所处部位外,应无可见凝霜。
2.3.2 低温试验槽应配有开合式保温上盖,上盖设计耦合式圆孔,保证受试阀门的填料部分能露出槽外。
2.3.3 试验槽底部应有固定、支撑机构,能够固定受试阀门,并使其高度可调。固定、支撑机构应有平衡受试阀门启、闭操作时所产生扭矩的设计考虑。
2.3.4 低温储罐与低温试验槽之间以及各低温试验槽之间可以低温绝热管道相连。管道设计应结合现场情况,合理设置切换阀组,对可能的封闭管段必须加装安全泄压装置。
2.3.5 低温试验槽宜采用沉地式设计,低温试验槽周围必须要留有宽度不少于 1m 的安全通道,并应采取安全隔离措施。
2.4 浸溃式降温
2.4.1 采用浸渍式降温时应能控制液面高度。
2.4.2 浸渍式降温时的低温介质一般为液氮。
2.4.3 采用浸渍式降温时,可通过向酒精中兑入一定比例的液氮来实现温度的调节,但此方法仅适用于 -110℃ 以上的试验温度。
2.5 喷淋式降温
2.5.1 采用喷淋式降温时,应合理控制喷淋量和喷淋时间。
2.5.2 喷淋介质为液氮。
2.5.3 喷嘴位置和喷射方向应能够调整。
2.5.4 采用喷淋式降温时,应能使试验槽内实现 -196℃〜-29℃ 范围内的试验温度可调,箱体内温差在 ±5℃ 之内。
3、压力管路系统
3.1 压力管路系统应能实现低温下对受试阀门的加压、保压及卸压,主要由蛇形压力管或柔性金属软管、汇流排、气态介质储存设备、针型阀、气体增压泵、控制管网、承压盲板等组成。气态介质储存设备选用钢质无缝气瓶时应符合 GB 5099 的规定。
3.2 试验介质为氦气,但是,对于温度不低于 -110℃ 的低温试验,试验介质也可以使用纯氮气或者99%的氮气混合 1% 的氮气。
3.3 压力管路系统应能实现并承受不小于 27.5MPa 的试验压力,并考虑适度的峰值冲击。
3.4 对于要求双向加压的阀门,压力管路系统必须能够实现正、反向压力切换。
3.5 应考虑贵重试验介质的回收重复使用。
3.6 回收试验介质时,必须先将试验介质升至常温,再使其进入储存容器:或者选用耐低温储存容器。
3.7 压力管路系统应充分考虑系统的安全性,应有紧急泄压结构。
4、测控系统
4.1 与低温接触的仪器、仪表应能适应最低 -196℃ 的低温环境。
4.2 温度测量必须反映受试阀门各主要部位的温度值,及其变化。
4.3 应能测量受试阀门内腔的温度,反映内、外温差情况。
4.4 压力测量应反映试验全过程的阀门压力变动情况。
4.5 泄漏率检测必须能满足 GB/T 24925 的要求。
4.6 应具备前、后处理能力及便捷的通信机制,能自动记录试验参数、形成曲线记录和试验报告并可远传。
以上就是今天的分享!如果您对上文所述的阀门低温试验装置感兴趣,欢迎与我们联系!
