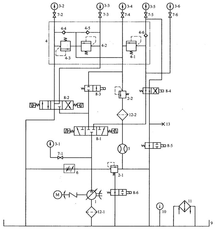
全液压转向器配套阀-组合阀块(以下简称组合阀块)的试验项目包括溢流阀试验、双向缓冲阀试验、单向阀的压力损失试验以及双向补油阀的压力损失试验。试验系统原理见图 1 所示,对应的试验方法如下。
1、溢流阀试验
1.1 压力调节范围及压力试验
接通电磁阀 8-6,使溢流阀 2-1 的卸荷回路关闭。调节溢流阀 2-1,使系统压力达 21MPa,接通换向阀 8-1、8-5,使被试阀 4-1 压力油路接通。调节泵 1,按照阀的规格使供油量达到 30L/min(60L/min),分别进行下列试验:
(1)调节被试阀 4-1,从压力表 3-5 观察并记录其数据,直至调节到所需的压力调节范围;
(2)调节被试阀 4-1 至调定压力,从压力表 3-5 测量压力振摆值,反复 3 次,取其平均值并记录。
1.2 等压力特性(启闭特性)试验
被试阀 4-1 通过 30L/min(60L/min)油液,并将压力调至调定压力,调节溢流阀 2-1,分别记录被试阀 4-1 的溢流量为 0.8L/min(1.2L/min)的压力 pk 值和全开流量时的压力值 p;然后再调节溢流阀 2-1,使系统压力逐渐降低,记录被试阀 4-1 在闭合过程中,溢流量为 0.8L/min 时的压力值 pb,反复试验 3 次,取其平均值,得出开启率和闭合率。(注:型式检验为计算并记录,出厂检验为数据记录)。
1.3 耐压试验
被试阀 4-1 通过小于 4L/min 的油流,将压力调至调定压力的 1.5 倍,保压 1min,观察组合阀块各处有否渗油。
1.4 压力损失试验
被试阀 4-1 通过 30L/min(60L/min)油液,调节被试阀 4-1,使该阀的调压弹簧处于自由状态,由压力表 3-5、3-4 测得该阀进、回油口的压力,反复试验 3 次,取其平均值,计算压力损失。
1.5 耐久试验
调节泵 1 使供油量为 30L/min(60L/min);接通电磁阀 8-6,使溢流阀 2-1 的卸荷回路关闭;调节溢流阀 2-1,使系统压力为 16MPa;接通换向阀 8-1,以使被试阀 4-1 的压力油路接通;将电磁阀 8-5 以 20~40次/min 的频率连续换向,使被试阀 4-1 的冲击次数达 30 万次,然后再检测被试阀 4-1 的各项性能指标。
2、双向缓冲阀试验
2.1 调压范围和压力稳定试验
调节泵 1 使供油量为 4L/min,接通电磁阀 8-6,使溢流阀 2-1 的卸荷回路关闭,调节溢流阀 2-1,使系统压力为 21MPa。接通换向阀 8-1 和 8-2,使被试阀 4-2 或 4-3 的压力油路接通,分别进行如下试验:
(1)调节被试阀 4-2 或 4-3,从压力表 3-3 或 3-2 观察并记录其数值,直至分别调节到所需的压力调节范围;
(2)调节被试阀 4-2 或 4-3 至调定压力,从压力表 3-3 或 3-2 测量压力振搓值,反复 3 次,取其平均值。
2.2 等压力特性(启闭特性)试验
调节泵 1 使通过被试阀 4-2 或 4-3 的流量为 4L/min,被试阀 4-2 或 4-3 处于调定压力,调节溢流阀 2-1,分别记录被试阀 4-2 或 4-3 的溢流量为 0.15L/min 时的压力值 pk 和全开流量时的压力值 p,然后再调节溢流阀 2-1,使系统压力逐渐降低,记录被测试阀 4-2 或 4-3 在关闭过程中溢流量为 0.15L/min 时的压力值 pb,反复试验 3 次,取其平均值,并计算开启率和闭合率。
2.3 调定压力差值试验
调节泵 1 供油量为 4L/min,接通换向阀 8-1 和 8-2。使被测阀 4-2 或 4-3 的油路接通,分别调节被试阀 4-2 或 4-3 至调定压力,直至使两阀调定压力差值控制在规定的范围内。
3、单向阀的压力损失试验
调节泵 1 供油量为 30L/min(60L/min),接通电磁阀 8-6,使溢流阀 2-1 的卸荷回路关闭,再接通电磁阀 8-1,从压力表 3-6、3-5 测得被测阀 4-6 进、出油口的压力值,计算压力损失。
4、双向补油阀的压力损失试验
调节泵 1 使供油量为 8L/min,接通电磁阀 8-6,使溢流阀 2-1 的卸荷问路关闭,再接通电磁阀 8-1、8-3,使被测阀 4-4 和 4-5 的入口通入压力油,调节阀 2-2,从压力表 3-4、3-2 或 3-5 测得被试阀 4-4 或 4-5 进、出油口的压力值,计算压力损失。

1——变量液压泵;2-1、2-2——溢流阀;3-1、3-2、3-3、3-4、3-5、3-6——压力表;
4——被试阀块(4-1——溢流阀;4-2、4-3——双向缓冲阀;4-4、4-5——双向补油阀;4-6——单向阀);
5——流量计;6——调速阀;7-1、7-2、7-3、7-4、7-5、7-6——截止阀;8-1、8-2、8-3、8-4、8-5、8-6——电磁阀;
9——油箱;10——油温表;11——冷却器;12-1、12-2——过滤器;13——测泄漏堵头。
图 1 试验系统原理图