今天给大家带来的分享是关于汽车发动机用密封垫片(以下简称"垫片") 的气密性试验方法的内容。
该型垫片是以纤维橡胶金属复合、石墨金属复合、非金属涂层钢板和金属钢板、非金属密封材料制造的应用于汽车发动机静密封部位的各种密封垫片。其气密性试验方法如下:
1、试验设备
1.1 高压气密封试验机见图 2。
1.2 密封板:由上密封板、下密封板组成,用以夹紧被测垫片材料,表面粗糙度应为为 Ra0.4µm~Ra0.8µm,平面度为 ±0.02mm。
1.3 量管:容量为 50ml,分度值为 1ml。
1.4 加载装置:量程为 0~20T。
1.5 橡胶 O 形圈:厚度为产品厚度的 1.6 倍。
2、试样
非金属材料裁取外径为 900-1mm,内径为 5+10mm,厚度 1.5+0.15-0.15mm 环状试样三片,若垫片材料单层厚度达不到 1.5mm,也可将垫片材料叠加至 1.5+0.15-0.15mm,非金属试样需要在温度为 23±2℃,相对湿度为 50±6% 的条件下放置 48 小时。金属橡胶复合垫片的厚度不做要求,环状试样在距内径 8.0㎜ 处压铸成宽为 2.0㎜,高为 0.3㎜±0.05㎜ 的半凸筋。见图 1 试样结构图。
单位为毫米

图 1 金属橡胶复合垫片的试样结构图
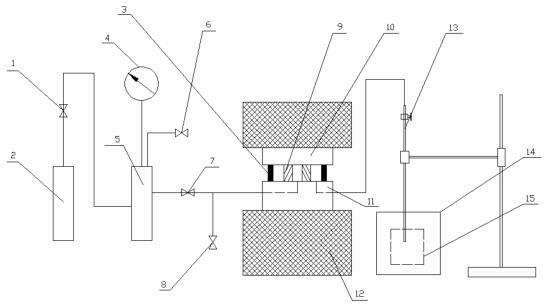
1-减压阀;2-氮气钢瓶;3-橡胶O形圈;4-气压表;5-缓冲罐;6-卸载阀;7-进气阀;8-排气阀;
9-实验垫片;10-上密封板;11-下密封板;12-底板;13-量管;14-直径为 150mm 盛液筒;15-直径为 200mm 盛液筒

图 2 高压气密封试验机
3、试验步骤
3.1 检查试验装置的加载系统、测试系统、显示系统及载荷传感器的连接情况是否正常;
3.2 打开数显表电源开关,预热 30min,使系统达到稳定。环境温度稳定在 21℃~30℃ 之间。
3.3 数显表清零,启动加载系统的油泵,使上密封板和下密封板压在一起,当数显表显示 141KN 时停止加压,关闭卸载阀 6 和排气阀 8,打开减压阀 1,使缓冲罐上的气压表 4 的显示压力达到 3MPa±0.3MPa,打开进气阀 7,观察气压表的指针变化,若无变化视为测试系统无泄漏。
3.4 在上下密封板之间放入试样和胶圈,数显表清零,启动加载系统的油泵,使上密封板和下密封板压在一起,垫片载荷达到 32MPa,对应数显表显示 141KN,停止加压,5min 后再次将垫片载荷达到此值。用吸气球将量筒中的水吸至一定高度,达到整数刻度值,关闭卸载阀 6 和排气阀 8,打开减压阀 1,使缓冲罐上气压表 4 的显示压力达到 3MPa±0.3MPa,打开进气阀 7,4min 后开始渗漏测试。
3.5 每 10min 记录一次量管中的液位变化量,测量时间为 120min。
3.6 取三个试样测量的平均值,用 ml/min 表示气体泄漏量。
3.7 试验结束后首先关闭进气系统并将残余测试介质放空,最后卸载,结束试验。
以上就是今天的分享!如果您对用于上述试验的垫片高压气密封性能试验机感兴趣,欢迎与我们联系!