岩石气体突破压力,是指气体在一定压差作用下,在用液体饱和过的岩样中形成连续流动相时,对应的进出口端压力差值,即为岩石气体突破压力。下面我们来了解岩石气体突破压力测定实验的条件以及实验步骤。
1、实验条件
1.1 有效上覆压力
实验岩样所加净围压等于有效上覆岩层压力。有效上覆压力计算见公式(1):
![]()
式中:
pH——有效上覆岩层压力,单位为兆帕(MPa);
ρD——加权平均密度,单位为克每立方厘米(g/cm³),计算见公式(2);
ρw——地层水密度,单位为克每立方厘米(g/cm³);
H——取样深度,单位为米(m)。

式中:
ρ1,ρ2,ρ3,…,ρn——层位 1,2,3,…,n 的平均密度,单位为克每立方厘米(g/cm³);
h1,h2,h3,…,hn——层位 1,2,3,…,n 的厚度,单位为米(m)。
1.2 实验温度
应根据试井、测井资料确定实验温度。
1.3 出口压力
实验加温时,为防止液体汽化,应在出口端施加不小于 0.1MPa 的压力。
1.4 起始压差
根据表 1 给出的岩样空气渗透率、饱和的液体类型,选择实验加压的起始压差。
1.5 实验压力间隔与恒压时间
根据表 2 给出的测试压力大小,确定实验压力的间隔和每个测压点的恒压时间。
表 1 起始压差选择表
| 空气渗透率K mD | 起始压差 MPa | |
| 盐水泡和岩样 | 煤油饱和岩样 | |
| Ka≤0.001 | 7.0 | 5.0 |
| 0.001<Ka≤0.01 | 5.0 | 3.0 |
| 0.01<Ka≤0.1 | 2.0 | 0.5 |
| Ka>0.1 | 0.1 | 0.1 |
表 2 实验压力间隔和恒压时间的确定
| 测试压力Pt MPa | 实验压力间隔 MPa | 恒压时间 min |
| pt≤2 | 0.2 | 30 |
| 2<pt≤5 | 0.5 | 45 |
| 5<pt≤10 | 1.0 | 60 |
| 10<pt≤15 | 1.0 | 90 |
| pt>5 | 1.5 | 120 |
2、实验步骤
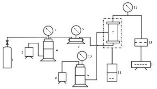
2.1 将饱和岩样装入岩心夹持器内,连接实验装置,连接方式可参见图 1。
2.2 根据 1.1 设置实验净围压。
2.3 出口端补液,设置出口压力及回压。出口压力及回压应比实验温度下水的饱和蒸汽压力高 0.1MPa~1.0MPa。
2.4 根据 1.2 设置实验温度,当温度达到设定值后,恒温至少 30min。
2.5 接通气源至岩样进口端,根据 1.4 选择的起始压差和出口端压力调节进口端压力。然后按 1.5 选定的恒压时间和实验压力间隔由低到高进行测定。实验过程中始终保持净围压等于有效上覆压力。
2.6 测定中通过流量检测装置检测岩样出口端情况,当气泡均匀连续逸出时,实验即可终止。对应的岩样进、出口端压差值即为该岩样的气体突破压力。

1——气瓶;2,8——加压泵;3,5.10,12——压力计;4,9——活塞式中间容器;6——多通阀;
7——岩心夹持器:11——温度控制仪;13——出口压力及回压增压装置;14——流量检测装置
图 1 岩石气体突破压力测定实验装置示意图