注蒸汽封隔器的高温检验:
1、压缩式封隔器的高温检验
1.1 检验条件
检验条件如下:
a)温度:按工作温度;
b)介质:按工作条件及设计要求;
c)检验设备:试压泵(额定压力不小于 60MPa,额定排量不小于 22L/min)、高温压力试验装置、温度测量及控制装置。
1.2 检验步骤
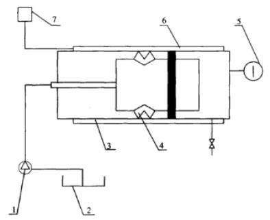
1.2.1 如图 1 所示,将封隔器装入高温压力实验装置内,并将试压泵、温度测量与控制装置连接好。

1——试压泵;2——水槽;3——高温压力试验装置;4——封隔器;5——压力表;
6——电加热及保温装置;7——温度测量及控制装置
图 1 封隔器高温室内检验装置示意图
1.2.2 将检验介质加热到地层温度。
1.2.3 给封隔器加载荷使封隔器坐封。
1.2.4 将介质加热到额定工作温度。
1.2.5 从封隔器上方加工作压力,在恒温状态下保持 8h。
1.2.6 从封隔器下方加工作压力,在恒温状态下保持 8h。
1.2.7 降温至 200℃ 以下,解封封隔器。
1.2.8 取出封隔器,检验其外观。
1.2.9 封隔器的坐封、解封参数符合表 1 的规定,且无渗漏,无上、下滑动为合格。
表 1 压缩式封隔器的基本参数
| 项目 | 指标 | ||||||||
| 钢体最大外径 mm | 115 | 152 | 215 | ||||||
| 最小内径 mm | 50 | 62 | 76 | ||||||
| 适用套管内径 mm | 118.6~124.3 | 157.4~161.7 | 220.5~226.6 | ||||||
| 解封载荷 kN | 30~50 | 80~100 | 100~120 | ||||||
| 坐封载荷 kN | 150~200 | 250~300 | 350~400 | ||||||
| 额定工作压差 MPa | 17 | 21 | 26 | 17 | 21 | 26 | 17 | 21 | 26 |
| 额定工作温度 ℃ | 354 | 370 | 394 | 354 | 370 | 394 | 354 | 370 | 394 |
2、扩张式封隔器的高温检验
2.1 检验条件
检验条件同 1.1。
2.2 检验步骤
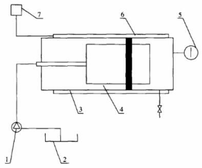
2.2.1 如图 2 所示,将封隔器装入高温压力实验装置内,并将试压泵、温度测量与控制装置连接好。
2.2.2 将介质加热到 200℃,给封隔器加轴向力 2kN,检验封隔器是否坐封。
2.2.3 将介质加热到额定工作温度。
2.2.4 从封隔器下方加工作压力,在恒温状态下保持 8h。
2.2.5 降温解封封隔器,并记录解封温度。
2.2.6 取出封隔器,检查外观。

1——试压泵;2——水槽;3——高温压力试验装置;4——封隔器;5——压力表;
6——电加热及保温装置;7——温度测量及控制装置
图 2 扩张式封隔器高温室内检验装置示意图
2.2.7 封隔器的坐封参数符合表 2 的规定,且无渗漏为合格。
表 2 扩张式封隔器的基本参数
| 项目 | 指标 | ||||||||
| 钢体最大外径 mm | 115 | 152 | 215 | ||||||
| 最小内径 mm | 50 | 62 | 76 | ||||||
| 适用套管内径 mm | 118.6~124.3 | 157.4~161.7 | 220.5~226.6 | ||||||
| 坐封温度 ℃ | ≥200 | ≥200 | ≥200 | ||||||
| 坐封时间 min | <20 | <20 | <20 | ||||||
| 解封温度 ℃ | ≤180 | ≤180 | ≤180 | ||||||
| 额定工作压差 MPa | 17 | 21 | 26 | 17 | 21 | 26 | 17 | 21 | 26 |
| 额定工作温度 ℃ | 354 | 370 | 394 | 354 | 370 | ≤394 | 354 | 370 | 394 |
2.3 扩张式热敏金属的检验
扩张式封隔器的热敏金属材料应按 GB/T 4461-2007 中规定的检验方法和要求进行膨胀系数、比弯曲及弹性模量检验。
以上就是今天的分享!如果您对用于上述试验的封隔器高温检验装置感兴趣,欢迎与我们联系!

