今天给大家带来的分享是关于汽车柴油机燃油滤清器(以下简称滤清器)耐液压脉冲疲劳试验方法的内容。方法适用于额定体积流量(或标称体积流量)在 200 L/h 以下的汽车柴油机燃油滤清器。对额定体积流量大于 200 L/h 的滤清器可参照使用。
1、试验目的
本试验的目的是测定滤清器总成在模拟运行状态时耐液压脉冲强度的能力。
2、试验设备
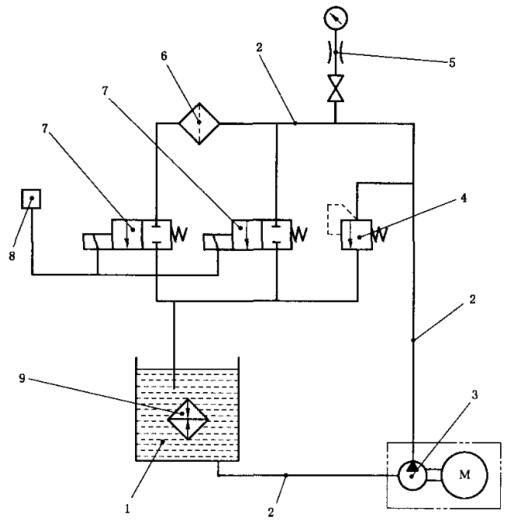
2.1 液压脉冲试验装置如图 1 所示,用合适的接头将被试滤清器与试验装置连接,试验装置能产生按图 2 所示的压力波形。只要能够产生图 1 所示的压力波形,用其他形式的试验装置也可以。

1——储油箱;2——金属管, 内径 12 mm;3——油泵总成;4——进口压力控制阀;5——压力表;
6——被试滤清器;7——电磁阀;8——电磁阀计时器和计数器, 用于操纵电磁阀 7;9——热交换器。
图 1 液压脉冲疲劳试验装置
2.2 合适的扭力扳手和管接头。
2.3 试验油应符合规定,试验油应适当染色以便观察泄漏情况。试验油的温度为 60℃±20℃。也可按供需双方协商的温度进行。
3、试验程序
3.1 试验步骤
试验步骤如下:
a)将滤清器装上合适的接头,用推荐的力矩拧紧;
b)将接头与脉冲试验装置的管路系统连接;
c)将进油压力控制阀 4 全开,然后操纵电磁阀开关,启动油泵运转试验装置,待系统中空气排尽后关闭电磁阀;
d)调节压力控制阀 4 待达到所要求的最高试验压力后,接通电磁阀以获得图 1 所示的压力波形。为防止滤清器过载,在电磁阀关闭期间,必要时可作进一步调节;
e)将计数器回零;
f)打开水冷却系统的进水和回水阀,调节流量以控制油箱 1 中的油温(最高 80℃),用温度自动控制装置控制试验,当油温超过 80℃,试验自动停止;
g)在试验过程中,不断观察滤清器有无损坏迹象,试验一直进行到滤清器发生破损或达到供需双方商定的脉冲次数为止;
h)停止试验后,将阀 4 完全打开,并切断油泵及电磁阀的控制开关;
i)检查并记录拧紧力矩(按拧紧方向转动);
j)卸下被试滤清器,并排出试验油。观测滤清器,确定破损点和破损形式。
3.2 试验技术参数
试验技术参数为:
a)脉冲疲劳的压力及脉冲循环次数与主机厂协商;
b)如主机厂与滤清器制造厂无协议时,脉冲压力可按 200kPa±20kPa,脉冲循环次数 ≥4×104 次进行试验。
4、液压脉冲波形
液压脉冲波形见图 2。

图 2 液压脉冲波形图
5、试验报告
试验报告至少包括下列内容:
a)被试滤清器有无损坏,损坏滤清器的破损部位和损坏形式;
b)被试滤清器完成的循环次数或损坏前的循环次数;
c)试验压力峰值,单位为 kPa;
d)滤清器的额定体积流量,单位为 L/h;
e)滤清器的简要说明,新的还是用过的,如系用过的,还要说明大致使用时间,单位为 h;
f)滤清器型号和制造单位。
以上就是今天的分享!如果您对用于上述试验的燃油滤清器耐液压脉冲疲劳试验装置感兴趣,欢迎与我们联系!
