航空液压快卸自封阀是一种飞机用温度为Ⅰ型(-55~+70℃)、Ⅱ型(-55~+135℃),额定工作压力不超过 21MPa 的液压快卸自封阀(以下简称自封阀)。今天我们来学习该型自封阀的压力和流量冲击试验的内容。
1、压力冲击试验
1.1 技术要求
自封阀在连接状态下,应能承受 2000 次压力冲击,脉冲压力峰值应为额定工作压力的 150%±5%(见图 1)。

图 1 压力冲击循环曲线
1.2 试验方法
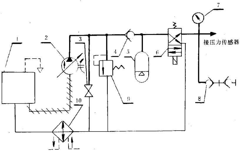
试验装置原理图见图 2。

1——油箱;2——泵;3——开关;4——单向阀;5——蓄压器;
6——电磁阀;7——压力表;8——被试产品;9——安全阀;10——散热器。
图 2 压力冲击试验原理图
自封阀在连接状态下,将冲击压力从小于或等于 5% 额定工作压力,瞬间上升到额定工作压力,而后从额定工作压力瞬间降至小于或等于 5% 额定工作压力,以每分钟 30±5 次的速率,对自封阀进行 2*10³ 次冲击,每个循环脉冲压力峰值应为额定工作压力的 150%±5%,压力冲击循环曲线见图 1。
2、流量冲击试验
2.1 技术要求
自封阀在连接状态下应能承受来自两个方向的 5 倍额定流量的 100 次冲击。
2.2 试验方法
以 5 倍额定流量,从两个方向对自封阀进行 100 次流量冲击,每次至少持续 5s,然后按“低压密封性(在 20kPa 的压力下保持 5min,在稳压 2min 后,检查自封阀在连接和分离状态下的密封性,应符合要求)”和“高压密封性(在额定工作压力下,分别检查自封阀在连接和分离状态下的密封性,应符合要求)”进行试验。
以上就是今天的分享!如果您对用于上述性能试验的自封阀压力冲击试验装置和流量冲击试验装置感兴趣,欢迎与我们联系!
