空冷器用翅片管的性能测试系统及测量方法:
1、测试系统
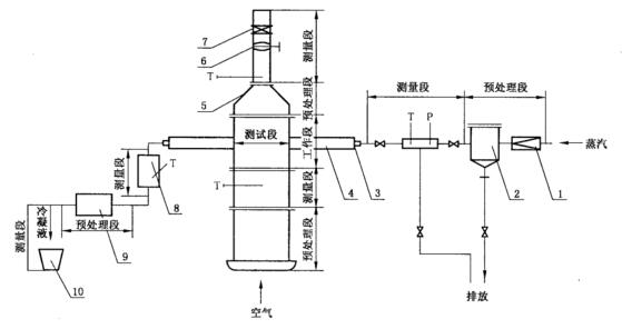
1.1 测试装置
测试装置由空气系统和蒸汽系统两部分组成,且两部分均应有预处理段和测量段。预处理段应保证空气和蒸汽达到测试所要求的稳定状态。空气系统风速测量段应保证一定长度的直管段,风速仪表上游直管段长度应不小于 10 倍管径,下游直管段长度应不小于 5 倍管径。为保证流经试件的空气稳定流动,风筒工作段应有一定长度,其长度应不小于 1.5m。风筒工作段内截面长度应不小于 300mm,风筒工作段内截面宽度不作统一规定,但应以有效通风截面处的空气质量流速能达到测试上限 [Ua= 12kg/(m²·s)]为基准。测试系统见图 1。
1.2 测量仪表
1.2.1 测量仪表及准确度等级应符合表 1 的要求。
1.2.2 表 2 中所列仪表是最低限度的要求,并不限制使用其他同等或更高准确度等级(或精度)的测量仪表。

1——减压阀;2——分离、加热装置;3——被试件;4——保温盒;5——风筒;
6——风量调节阀;7——风速测量仪表;8——凝结水箱;9——过冷器;10——称量装置;
T——测量点;P——测压点。
图 1 翅片管传热性能测试系统
表 1
| 被 测 量 | 仪表名称 | 准确度等级(或分辨率) |
| 压力 | 标准压力表 | 0.4 |
| 压力变送器 | 0.5 | |
| 气压计 | 100Pa | |
| 温 度 | 铂热电阻 | ±(0.15+0.02|t|) |
| ITE 温度变送器 | 0.5 | |
| 风 速 | 风速仪 | 1.0 |
| 动压管(毕托管、笛形管) | 1.0 | |
| 冷凝液量 | 体积计量仪器 | 1.0 |
| 重量计量仪器 | 1.0 |
1.2.3 数据采集:数据采集用工业 PC 机的 A/D 板的分辨率不应低于 12 位,采样速率不应低于 100KS。
1.2.4 仪表检定:流量、温度、压力测量仪表,均应按有关规定送法定计量部门检定,并限定在有效期内使用。
2、测量方法
2.1 流量测量
2.1.1 蒸汽(冷凝液)流量采用体积法或称重法测量,测量系统见图 2。

1——压力表;2——温度计;3——试件;4——放气阀;5——液位计;
6——凝结水箱;7——过冷器;8——阀;9——称量装置。
图 2 冷凝液测量系统
2.1.2 空气流量用风速仪测量,其测量方法与安装按使用说明书要求进行。
2.1.3 空气流量用动压管测量,其测量方法应符合 GB/T 1236 的规定.
2.2 温度测量
2.2.1 测量元件的工作端应位于管道(或工作段截面)中心,其插入深度应不小于管道半径(或工作段截面中心),在狭小的管道中测量时,可加装测量段,并使测温元件的工作端与流动方向相对。
2.2.2 测温元件应设置在测量段规定位置处(见图 1,且该段管路(或风筒)应保温良好,测温点的上游(进口)、下游(出口)各 600mm 范围内也应保温。
2.2.3 空气进、出口温度应只测干球温度,每一测试截面上的测温点宜不少于 3 点,取其平均值。
2.3 压力测量
2.3.1 蒸汽压力用标准压力表或压力变送器测量。
2.3.2 大气压力用水银气压计测量,其安装要求应按使用说明书的规定。