今天我们来学习下关于内燃机全流式机油滤器的液压脉冲耐久试验方法。
内燃机全流式机油滤器的液压脉冲耐久试验按如下程序步骤进行:(液压脉冲耐久试验台原理见下图 1)

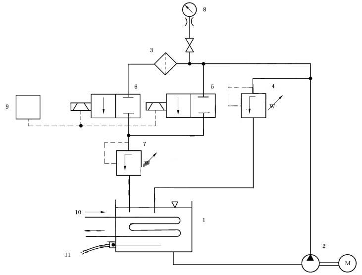
说明:
1——油箱;2——供油泵总成;3——被试滤清器;4——进油压力控制阀;5——电磁阀;
6——电磁阀;7——出油压力控制阀;8——压力计;9——用于控制5和6的电磁顺序计数器和控制器;
10——冷却管(热交换器);11——恒温器(用于控制断路开关)。
图 1 液压脉冲试验用试验台
1、按照滤清器制造商推荐的受试滤清器拧紧扭矩或旋转角度将一全新滤清器安装在一合适的接头上。
2、将试验接头连接到脉冲试验台工作管路系统中。
3、启动供油泵,确保调节阀4和7以及电磁阀 5 和 6 全开。
4、运行试验台直至系统中空气全部排尽。关闭电磁阀 5 和 6,并调节阀门 4,使压力达到客户规定值。缺省情况下,根据滤清器类型按附录 A 中规定值进行选择。
接通电磁阀 5 和 6 以获得图 2 所示的压力波形。
调节阀门 7,将压差调至 10kPa~20kPa,以避免产生出口负压脉冲。试验期间,当电磁阀 5 和 6 关闭时,可能还需做进一步的调节。应采用示波器或其他装置监测压力波形和循环次数。
5、将计数器置零。
6、开启水冷却系统的进水阀和回水阀来调节冷却水流量,控制油箱中的油温以保持试验液处于要求的黏度。
7、继续进行试验,并定期目测检查是否出现失效迹象,直至出现失效或达到与发动机制造厂规定的循环次数。缺省情况下,根据滤清器类型按附录 A 中规定值进行选择。
8、全开阀门 4 和 7,关闭供油泵和电磁阀控制开关,停止试验。
9、检测并记录拧紧扭矩(即朝拧紧方向旋转)。
10、卸下滤清器,排尽试验液,目测检查滤清器的失效部位和失效模式。

说明:
1——±5%循环试验压力;2——循环试验压力;3——85%循环试验压力;4——压力上升平分线;
5——15%循环试验压力;6——零点:压力上升平分线与零压的交点;7——5%循环试验压力;8——0kPa。
a一个液压脉冲循环。
图 2 液压脉冲耐久试验的压力脉冲波形图
附录A
(规范性附录)
与制造商未达成一致意见情况下试验采用值
在冷起动模拟试验和液压脉冲耐久试验时,按滤清器种类根据表 1 规定的压力值和循环次数进行选择。
表 1 试验时采用的压力值和循环次数

以上就是本次的分享!如果您对用于上述试验的滤清器液压脉冲耐久试验台感兴趣,欢迎与我们联系!