在注蒸汽封隔器的高温检验中,压缩式封隔器的高温检验方法与扩张式封隔器的高温检验方法有所不同,对应的试验方法如下:
1、压缩式封隔器的高温检验
1.1 检验条件
检验条件如下:
a)温度:按工作温度;
b)介质:按工作条件及设计要求;
c)检验设备:试压泵(额定压力不小于 60MPa,额定排量不小于 22L/min)、高温压力试验装置、温度测量及控制装置。
1.2 检验步骤
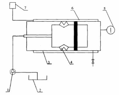
1.2.1 如图 1 所示,将封隔器装入高温压力实验装置内,并将试压泵、温度测量与控制装置连接好。

1——试压泵;2——水槽;3——高温压力试验装置;4——封隔器;5——压力表;
6——电加热及保温装置;7——温度测量及控制装置
图 1 封隔器高温室内检验装置示意图
1.2.2 将检验介质加热到地层温度。
1.2.3 给封隔器加载荷使封隔器坐封。
1.2.4 将介质加热到额定工作温度。
1.2.5 从封隔器上方加工作压力,在恒温状态下保持 8h。
1.2.6 从封隔器下方加工作压力,在恒温状态下保持 8h。
1.2.7 降温至 200℃ 以下,解封封隔器。
1.2.8 取出封隔器,检验及外观。
1.2.9 封隔器的坐封、解封参数符合表 1 的规定,且无渗漏,无上、下滑动为合格。
表 1 压缩式封隔器和基本参数

2、扩张式封隔器的高温检验
2.1 检验条件
检验条件同 1.1。
2.2 检验步骤
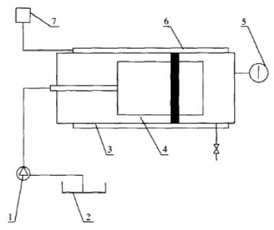
2.2.1 如图 2 所示,将封隔器装入高温压力实验装置内,并将试压泵、温度测量与控制装置连接好。
2.2.2 将介质加热到 200℃,给封隔器加轴向力 2kN,检验封隔器是否坐封。
2.2.3 将介质加热到额定工作温度。
2.2.4 从封隔器下方加工作压力,在恒温状态下保持 8h。
2.2.5 降温解封封隔器,并记录解封温度。
2.2.6 取出封隔器,检查外观。

1——试压泵;2——水槽;3——高温压力试验装置;4——封隔器;5——压力表;
6——电加热及保温装置;7——温度测量及控制装置
图 2 扩张式封隔器高温室内检验装置示意图
2.2.7 封隔器的坐封参数符合表 2 的规定,且无渗漏为合格。
表 2 扩张式封隔器基本参数

以上就是本次的分享!如果您对用于上述试验的封隔器高温检验装置感兴趣,欢迎与我们联系!电话:0755-8889 8859!
