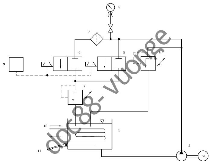
今天给大家带来的分享是关于内燃机全流式机油滤清器的冷起动模拟试验方法。(如果您对用于该试验的滤清器冷起动模拟试验台感兴趣,欢迎与我们联系!电话:0755-8889 8859 QQ:459675648。试验台原理见下图 1 )。

说明:1——油箱;2——供油泵总成;3——被试滤清器;4——进油压力控制阀;5、6——电磁阀;
7——出油压力控制阀;8——压力计;9——用于控制 5 和 6 的电磁顺序计数器和控制器;
10——冷却管(热交换器);11——恒温器(用于控制断路开关)。
图 1 冷起动模拟试验用试验台
1、按照滤清器制造商推荐的受试滤清器拧紧扭矩或旋转角度将一全新滤清器安装在一合适的接头上。
2、将试验接头连接到试验台工作管路系统中。
3、启动供油泵,确保调节阀 4 和 7 以及电磁阀 5 和 6 全开。
4、运行试验台直至系统中空气全部排尽。关闭电磁阀 5 和 6,并调作阀门 4,使压力达到客户规定值。缺省情况下,采用表 1 中某一值。
表 1 冷起动模拟试验时采用的压力值和循环次数
| 滤清器类型 | 种类 | 压力 kPa | 循环次数 |
| 旋装式(轻型) | A | 1000 | 1000 |
| 旋装式(重型) | B | 1300 | 3000 |
| 一次性滤芯的可拆换式 | C | 1600 | 5000 |
接通电磁阀 5 和 6 以获得图 2 所示的压力波形。

说明:
1——±5% 循环试验压力;2——循环试验压力;3——85% 循环试验压力;4——压力上升平分线;
5——15% 循环试验压力;6——零点:压力上升平分线与零压的交点;7——5% 循环试验压力;8——0kPa。
a一个液压脉冲循环。
图 2 冷起动模拟试验的压力脉冲波形图
调节阀门 7,将压差调至 10kPa〜20kPa,以避免产生出口负压脉冲。试验期间,当电磁阀 5 和 6 关闭时,可能还需做进一步的调节。
应采用示波器或其他装置监测压力波形和循环次数。
5、将计数器置零。
6、开启水冷却系统的进水阀和回水阀来调节冷却水流量,控制油箱中的油温以保持试验液处于要求的黏度。
7、继续进行试验,并定期目测检查是否出现失效迹象,直至出现失效或达到与发动机制造厂规定的循环次数。缺省情况下,试验压力值按表 1 的规定进行选择。
8、全开阀门 4 ,关闭供油泵和电磁阀控制开关,停止试验。
9、检测并记录拧紧扭矩(即朝拧紧方向旋转)。
10、卸下滤淸器,排尽试验液,目测检查滤淸器的失效部位和失效模式。
