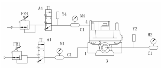
继动阀静特性试验方法
如下图所示,将图中被测样品进气口的 1L 贮气筒更换为 40L 贮气筒,打开控制阀 A1,从被测样品进气口充气至 PE+50 0 。操纵微调阀 FR4,使控制口输入气压从零缓慢上升至 PE+50 0 ,然后再缓慢下降至零,同时记录出气口输出气压随控制口输入气压变化的关系曲线。若采用非连续记录方法, 当出气口输出气压小于140kPa 时,控制口输入气压的最大测量间隔应不大于 1.5kPa,当出气口输出气压大于 140kPa 时,控制口输入气压的最大测量间隔应不大于 10kPa。

A1、A4——控制阀;
C1——1L 贮气筒;
FR1、FR4——微调阀;
M1、M2、M4——压力表;
Y1、Y4——压力传感器。
试验要求:
静特性曲线应在理论特性曲线的 ±10% 范围内,且不应有突变和异常现象。
越前量(手制动阀、感载阀除外)应满足产品设计要求。
最初平衡气压(脚制动阀、手制动阀除外)应满足产品设计要求。