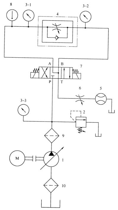
根据相关标准规定,液压节流阀的型式试验项目有 3 个,分别是全性能出厂试验、流量-压差特性、调节力矩。液压节流阀的性能试验回路原理见下图 1 所示,各项性能具体试验方法如下:

1——液压泵;2——溢流阀;3-1、3-2、3-3——压力表;4——被试阀;5——流量计;
6——节流阀;7——电磁换向阀;8——温度计;9、10——过滤器。
图 1 试验回路原理图
1、全性能出厂试验
按“液压节流阀出厂试验”的规定试验全部项目(液压节流阀的出厂试验项目与试验方法在前面已经分享过),并按以下方法试验和绘制特性曲线图:
a)在内泄漏量试验时,使被试阀 4 的进口压力从 0 逐渐增高到额定压力,其间设定几个测位点(设定的测量点数应足以描绘出进口压力-内泄漏曲线),逐点测量被试阀 4 的内泄漏量,绘制进口压力-内泄漏量曲线(见图 2)

图 2 进口压力-内泄漏量曲线
b)在正向压力损失时,使通过被试阀 4 的流量从 0 逐渐增大到试验流量,其间设定几个测量点(设定的测量点数应足以描绘出流量-正向压力损失曲线),逐点测量被试阀 4 的正向压力损失,绘制流量-正向压力损失曲线(见图 3)

图 3 流量-正向压力损失曲线
c)在反向压力损失时,使反向通过被试阀 4 的流量从 0 逐渐增大到试验流量,其间设定几个测量点(设定的测量点数应足以描绘出流量-反向压力损失曲线),逐点测量被试阀 4 的反向压力损失,绘制流量-反向压力损失曲线(见图 4)。仅单向节流阀和单向节流截止阀绘制此曲线。

图 4 流量-反向压力损失曲线
2、流量-压差特性
把被试阀 4 调节至大、中、小三个开度位置(大开度系指被试阀 4 全开时的开度;小开度系指被试阀4进口压差为工作压力范围最低值,通过的流量为流量调节范围最小值时的开度;中开度系指被试阀 4 在大、小开度之间接近中间值时的开度),分别调节溢流阀 2 和节流阀 6,使通过被试阀 4 的流量从 0 逐渐增大到试验流量,其间设定几个测量点(设定的测量点数应足以描绘出流量-压差特性曲线),逐点测量流量变化时压差变化的相关特性,绘制流量-压差特性曲线(见图 5)

图 5 流量-压差特性曲线
3、调节力矩
完全打开节流阀 6,调节变量泵 1、溢流阀 2 和被试阀 4,使波试阀 4 的进口压力为额定压力,并使通过被试阀4的流量为试验流量(调定后,溢流阀 2 不得有油液通过)。然后,调节被试阀 4 至全开位置,再从全开位置调至进口压力为额定压力的位置(被试阀 4 调节过程中进口压力发生变化),其间设定几个测量点(设定的测量点数应足以描绘出进口压力-调节力矩特性曲线),用力矩测量仪逐点测量被试阀4调节过程中的调节力矩,绘制进口压力-调节力矩特性曲线(见图 6)

图 6 进口压力-调节力矩特性曲线
以上就是今天的分享!如果您对用于上述试验的液压节流阀性能试验回路装置感兴趣,欢迎与我们联系!电话:0755-88898859 QQ:459675648。
