今天给带大家带来的分享是关于阀门耐火试验系统及系统的相关要求。如果您想了解的是阀门耐火试验系统设备本身,请点击前面的超链接,或者与我们联系!电话:0755-8889 8859 QQ:459675648。
一、试验系统
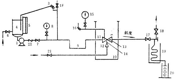
阀门耐火试验的推荐试验系统见图 1。如果其他压力源能满足本标准的要求,并保证安全可靠,则也可采用其他压力源给系统加压。

a 用压缩气体作为压力源的试验系统

b 用泵作为压力源的试验系统
图 1 阀门耐火试验推荐系统
1—压力源; 2—压力调节阀; 3—压力泄放阀; 4—贮水容器; 5—水位计(或类似装置); 6—供水阀; 7—截止阀;
8—压力表; 9—阻汽管; 10—试验箱; 11—试验阀; 12—燃汽喷嘴; 13—测温块; 14—测量火区温度的热电偶;
15—与试验阀中腔相连的压力表; 16—与试验阀中腔相连的压力泄放阀; 17—截止阀; 18—排气阀;
19—冷凝器; 20—计量容器; 21—燃料供给阀; 22—止回阀
二、试验系统的一般要求
2.1 试验系统不应使试验阀承受可能影响试验结果的外加作用力。
2.2 与试验阀直接相连的进口侧管道公称通径的确定方法为:当试验阀的公称通径 DN<50 mm 时应不小于试验阀公称通径的一半;当试验阀的公称通径 DN≥50 mm 时应不小于 25 mm。距试验阀至少150 mm 的管段都应处在火区内。试验阀出口侧管道的公称通径 DN 应在 15 mm 至 25 mm 之间,其设置应有一定的斜度,如图 1 所示。
2.3 试验阀与试验箱壁之间应至少留 150 mm 的水平间隙,试验箱顶部至少比试验阀顶部高 150mm,如图 1 所示。
2.4 安装试验阀时应使阀杆和通道均处在水平位置,但止回阀应按其正常的操作位置安装。
2.5 用水作为试验介质。
2.6 用气体作为试验燃料。
2.7 试验过程中可以调整试验系统中除了试验阀以外的设备, 以保证温度和压力值达到本标准的规定。
三、试验系统专用设备的作用及要求
3.1 阻汽管的作用是将试验阀进口端液体的冷却作用减到最小。
3.2 压力表的精度不低于 1.5 级。被测压力值应在仪表量程的 30%~70%范围内。
3.3 测温块用碳钢制成,其尺寸如图 2 所示。测温块的中心放置热电偶,测温块与热电偶插管的连接螺纹按 GB 7306 的规定。对于公称通径 DN≤150 mm 的试验阀,应设置两个测温块,如图 3 所示。对于公称通径 DN>150 mm 的试验阀,应设置三个测温块,如图 4 所示。
3.4 热电偶用于测量温度,热电偶的最小读数应小于或等于 1℃。测量火区温度热电偶的设置如图 3 和图 4 所示。
3.5 计量容器的尺寸要适当,以便于收集并计量试验时通过试验阀泄漏出的介质。
3.6 水位计用于测量试验时的用水量。
3.7 与试验阀中腔相连的压力泄放阀是用来防止试验阀中腔积集的液体因汽化升压可能引起阀体的破裂。
压力泄放阀的整定压力为试验阀 20℃时最大允许工作压力的 1.5 倍。

图 2 测温块的设计及尺寸

图 3 对于公称通径 DN≤150 mm 的试验阀,测温块和测量火区温度热电偶的设置

图 4 对于公称通径 DN>150 mm 的试验阀,测温块和测量火区温度热电偶的设置