今天给大家带来的分享是:关于气体灭火系统用单向阀的局部阻力损失试验方法。
一、单向阀局部阻力损失试验要求
七氟丙烷灭火系统、三氟甲烷灭火系统单向阀的局部阻力损失采用与其相连接的管路等效长度来表示。按 2.1 规定的试验方法测得的单向阀等效长度值与生产单位使用说明书上的公布值相比,其差值不应超过使用说明书上的公布值的10%。
惰性气体灭火系统单向阀的局部阻力损失采用压力损失曲线表示。按 2.2 规定的试验方法测得的压力损失曲线与生产单位使用说明书上的公布值相比,其差值不应超过使用说明书上的公布值的 10%。
二、单向阀局部阻力损失试验方法
2.1 等效长度试验
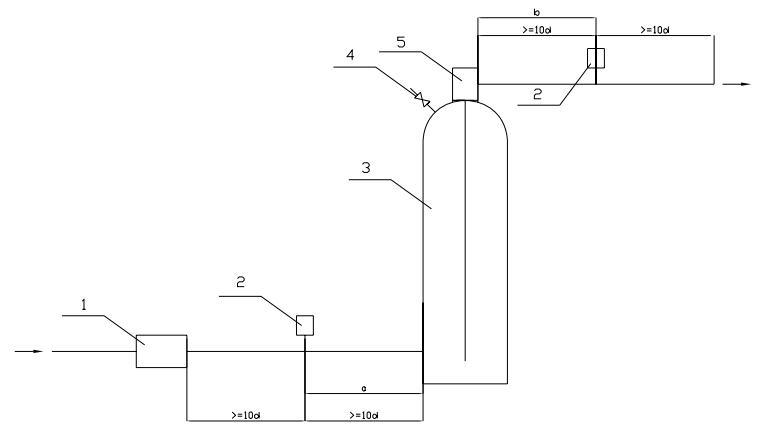
等效长度试验在图 1a)或图 1b)试验装置上进行,压差测量采用压差计或压力传感器,容器阀应配装所用的虹吸管,试验介质为清水,水温应不小于+5 ℃。
试验管路中应建立雷诺数至少1×105的流态,可通过调整水流速实现。
雷诺数Re由式(1)计算得出:
R e= d u ρ/μ ……………………………………………………(1)
式中:
d——管道的实际内径,单位为米( m);
u——管道中水的流速,单位为米每秒( m/s);
ρ ——水的密度,单位为千克每立方米( kg / m3 );
μ ——水的动力粘度,单位为帕秒(Pa·s)。
调节进水口压力使流速满足雷诺数Re要求,开启排气阀排除容器腔内空气,流速稳定后,测取水流量Q、压差P 、管道内径d等参数,按式( 2)和式( 3)计算等效长度L。
L= LX-( a+b) ………………………………………………….(2)
式中:
L——样品的等效长度,单位为米( m);
Lx——样品和试验管道的等效长度,单位为米( m);
a——见图 1a)、图 1b),单位为米( m);
b——见图 1a)、图 1b),单位为米( m)。

式中:
P——压差值,单位为帕( Pa);
c——测量管路粗糙度系数,镀锌管取120;
d——管道的实际内径,单位为米( m);
Q——水流量,单位为升每分钟( L/ min)。
当采用图 1a)试验装置时,压差值P应减去液柱H的静压力。
2.2 压力损失试验
压力损失试验在图 1c)或图 1d)试验装置上进行,压差测量采用压差计或压力传感器。试验介质采用相对应的惰性气体灭火剂或压缩空气,试验介质起始压力为 20 ℃时对应相应系统的贮存压力。
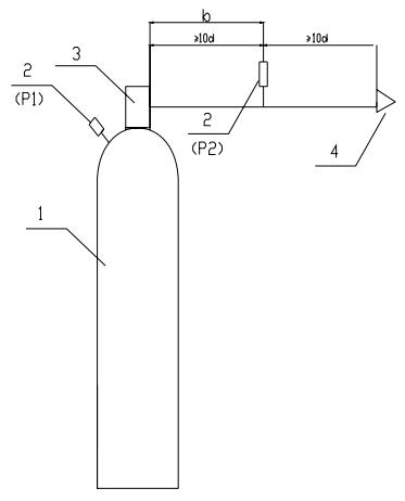
容器阀的压力损失在图 1c)所示试验装置上进行,容器的容积不小于 90 L,容器阀进口侧和出口侧设取压点,出口侧取样点的位置为容器阀出口所接直管上至少为管内径 10 倍长度处,位置见图 1c)。直管段末端接喷嘴(个数应与实际应用所接喷嘴数一致)或接等效于所接喷嘴孔径的孔板。试验时测取压力损失曲线并与生产单位值进行比较。
选择阀、单向阀、管件的压力损失在图 1d)所示试验装置上进行,气源的气量应至少能保证 1min的试验用气量,在被测样品的进出口端各连接一直管,在直管上至少为管内径 10 倍长度处设测压点,位置见图 1d)。出口侧直管段末端接喷嘴(个数应与实际应用所接喷嘴数一致)或接等效于所接喷嘴孔径的孔板。试验时测取压力损失曲线并与生产单位值进行比较。

1——流量计;2——差压测量点;3——模拟容器;4——排气阀;5——容器阀(被测样品)。
图 1a) 等效长度试验装置

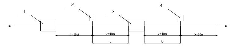
1——流量计;2,4——差压测量点;3——被测样品。
图 1b) 等效长度试验装置

1——容器;2——压力传感器(差压计);3——被测样品;4——喷嘴。
图 1c) 容器阀压力损失测试装置示意图

1——压力传感器(差压计);2——被测样品;3——喷嘴。
图 1d) 选择阀、单向阀、管件压力损失测试装置示意图
以上就是本次的分享,关于气体灭火系统用单向阀的更多性能试验方法,可以参阅《GB 25972 气体灭火系统及部件》。如果您对上述试验所需的及相关测试装置,欢迎与我们联系!电话:0755-8889 8859 QQ:459675648。