液压电磁换向阀的耐久性试验是指在在额定工况下,电磁换向阀成能承受耐久性指标(见标准《JB/T 10365-2014 液压电磁换向阀》中表 A.2 或表 A.4)规定的动作次数,其零件不应有异常磨损和其他形式的损坏,各项性能指标下降不应超过规定值的10%。具体试验方法如下:
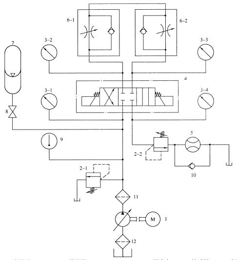
1、液压电磁换向阀性能试验回路原理图(下图1):

1——液压泵;2-1、2-2——溢流阀;3-1、3-2、3-3、3-4——压力表;4——被试阀;5——流量计;
6-1、6-2——单向节流阀;7——蓄能器;8——截止阀;9——温度计;10——单向阀;11、12——过滤器。
图 1 试验回路原理图
2、液压电磁换向阀耐久性试验方法步骤:
调节溢流阀 2-1 和向节流阀 6-1(或节流阀 6-2),使被试阀4的P油口压力为额定压力,再调节溢流阀 2-2,使被试阀 4 的 T 油口压力为规定背压值,并使通过被试阀 4 的流量为试验流量、应用换向阀耐久性试验台将被试阀 4 以(20〜40)次/min的频率连续换向,记录被试阀 4 的动作次数,在达到耐久性指标所规定的动作次数后,检査被试阀 4 的主要零件和主要性能指标。
以上就是今天的分享!如果您对用于上述试验的液压电磁换向阀试验回路装置感兴趣,欢迎与我们联系!电话:0755-8889 8859 QQ:459675648。