今天带大家带来的是关于井下安全阀(SSCSV)的功能测试方法。
1、测试设备
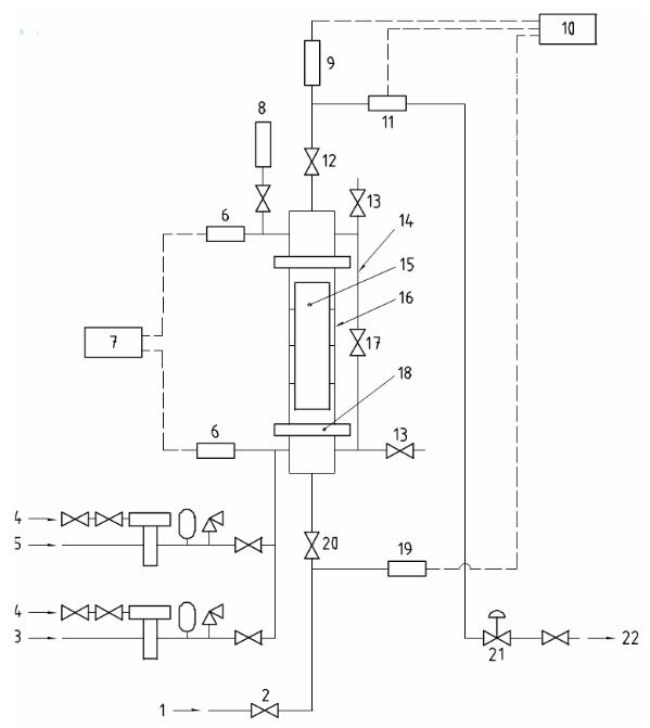
典型的测试设备如图1所示,包括以下设备:

注:1、水或高压气源;2、流量控制阀;3、测试气源;4、气源;5、测试液源;6、测压设备;7、记录器;8、氮流量计;
9、下游压力测试设备;10、纸带记录器;11、流量计;12、下游隔离阀;13、泄压阀;14、平衡管;15、井下安全阀;
16、测试单元;17、平衡阀;18、接头;19、上游压力测试设备;20、上游隔离阀;21、下游压力调节器;22、水或气冋路。
图1 速度控制和油管压力控制井下安全阀的功能测试设备的示例图
a) 垂直安装的测试单元。
b) 测试单元的压力测量设备。
c) 压缩气源。
d) 流量计。
e) 加压系统。
f) 记录所有数据的实时数据记录器。
g) 环规。
2、功能测试流程——SSCSV (速度型)
继续如下步骤:
a) 按照规定记录测试数据。
b) 记录序列号。
c)将SSCSV设备安放在一个能够使阀门保持垂直位置并处于密封状态的固定设备中。
d) 注入清水,使其最少能平衡0.35 MPa(50 psi)的背压。
e) 检查可记录流量、上游力值和下游压力值的记录器。
f) 增加流量,直到SSCSV设备关闭。
g) 在阀门关闭时,记录流量和上游与下游的压力值。如果关闭流量和压力差值超过生产商规定数值的±5%,则判定该SSCSV设备未通过此次功能测试。
h) 调整SSCSV设备上游的压力并使其稳定在额定工作压力值的100% ±5%。
i) 保持上游压力,时间不得低于5分钟,测量泄漏流量;如果泄漏流量超过10 cm3/min,则判定该SSCSV设备未通过功能测试。
j) 将SSCSV下面的压力释放为大于关闭压力0.7 MPa (100 psi)的压力值。
k) 调节气压值,直到该值达到比关闭压力大1.4 MPa±0.07MPa (200 psi±10psi)的范围。
l) 测量气体泄漏量,持续五分钟。如果泄漏流量超过0.14 m3/min (5 scf/min),则判定该SSCSV未通过此次功能测试。
m) 将所有的压力释放为零。
n) 进行 SSCSV通径检测。使用生产商指定的环规测试钢丝式SSCSV设备的外径偏差,如果SSCSV设备没有通过通径检测,则判定其未通过功能测试。记录环规的公称尺寸和唯一的标识符。
o)如果SSCSV设备在功能测试的限制条件下通过了全部检测,则判定其通过了此次功能测试。将所有记录数据信息附加到生产商的测试表中,让相关的生产商签字确认测试,并标注具体日期。
3、功能测试流程——SSCSV (管压型)
按以下步骤继续进行:
a) 按照规定记录测试数据。
b) 记录序列号。
c)将SSCSV设备安放在一个能够使阀门保持垂直位置并处于密封状态的固定设备中。
d) 依照规定要求调整流速。。
e) 降低下游压力值,直到SSCSV设备关闭
f) 阀门关闭时,记录流速和下游的压力值,如果关闭时下游的压力值不在生产商规定的压力值的±5%的范围或0.7MPa (100psi)以内(取二者的较大值),则判定该SSCSV设备未通过此次功能测试。
g) 将下游压力释放为零。
h) 向SSCSV设备上游施加压力,使其稳定在SSCSV设备额定工作压力值的100%±5%的范围内。
i) 保持上游压力,时间不得低于5分钟,测量泄漏的流量。如采泄漏流量超过了 10 cm3/min,则判定该SSCSV设备未能通过本次功能测试。
j) 将SSCSV上游的压力释放为大于关闭压力0.7 MPa (100 psi) 的 压 力 值 。
k) 在SSCSV上游施加气压,压力值为超过关闭压力1.4 MPa ±0.07 MPa (200 psi±10 psi)的范围。
l) 对气体泄漏流量进行测量,时间不得低于五分钟,如果泄漏流量超过0.14 m3/min(5 scf/min),则判定该SSCSV设备未能够通过此次功能测试。
m) 将所有的压力释放为零。
n) 进行SSCSV通径检测,使用环规测试钢丝冋收式SSCSV设备的外径偏差,如果SSCSV设备没有通过通径检测,则判定其未通过功能测试。
o) 如果SSCSV设备在功能测试的限制条件下通过了全部检测,则判定其通过了此次功能测试。
将所有记录数据信息记录到生产商的测试表中,让相关的生产商签字确认,并标注上具体日期。
4、功能测试(其他类型的SSSV)
应该遵循以下步骤:
a) 生产商应对功能检测流程进行文件说明并记录相关的检测数据。
b) 对干特殊的SSSV,若要求的项目未包含在上述附属条款中,则其检测设备和测试流程应遵循生产商的特殊说明。
c) 生产商负责保证检测流程的准确性不会低于国际标准中的相关规定要求。
以上就是今天的分享,如果您对用于上述试验的井下安全阀(SSCSV)性能试验系统,欢迎与我们联系!电话:0755-8889 8859 QQ:459675648。
