今天,给大家带的分享是关于液压马达的起动特性测试方法中的恒转矩测试方法。
1、试验装置
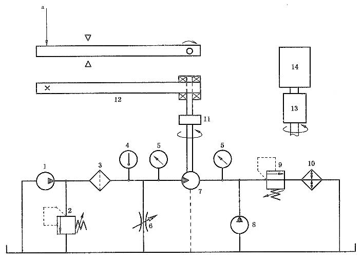
1.1 试验台应采用规定的试验回路,并提供如图 1 所示及 1.2 和 1.3 中所描述的装备。

1——供油泵;2——压力控制阀(手动);3——过滤器;4——温度指示器;5——压力指示器;
6——节流阀;7——被试马达;8——背压泵;9——背压控制阀;10——热交换器;11——联轴器;
12——安装在静压轴承上的杆;13——转矩传感器;14——电转矩负载。
a 可变负载。
图1 单向马达的液压试验回路
1.2 提供一种转矩加载装置,如图1中的12所示,可以在马达起动时限制马达轴的转动,例如可调节末端质量的水平臂,也可以采用如图 1 中 14 所示的可控电子变转矩加载设备。
1.3 提供一个机械锁定装置防止转矩加载装置使被试马达反转。
2、试验条件
2.1 开始试验前被试马达应处于热平衡状态。
2.2 出口压力应一直保持在马达制造商推荐的压力范围内。
2.3 马达进口压力每秒的增长率要小于或等于试验压力的20%,不会显著地影响马达的起动压力。
2.4 进行测量前,首先应把经过马达的压差降低到最高试验压力的5%或1MPa(10 bar),取小值。
注:这一要求不适用于特殊用途的马达,如绞盘驱动。
2.5 以不同轴位置的测量次数,应多于在一转范围内测得最高起动压力(具有95%的置信度)所需的最少数量。
2.6 转矩值应保持恒定,变化在±1%以内。
3、试验步骤
3.1 调节马达出口的背压,使之处于一个恒定值(见 2.2)。
3.2 逐渐增加进口压力,直到马达开始转动(见 2.3)。同时记录下马达轴相对于进口压力的角位移。
3.3 把 3.2 步骤中获得数据制成图表并注明使马达开始转动的压力值,即特征曲线的斜率发生突变的点(见 3 .2)。
3.3.1 恒转矩起动:是指当测定马达轴和负载之间的角位移时,在角位移与压力特性的关系曲线上的斜率的突变点。
3.4 在若干不同的轴位置上重复步骤 3.2~3.3(见 2.5)。
3.5 在若干不同的转矩下重复步骤 3.2~3.4(见 2.6),以获得一个覆盖典型起动条件范围的特征曲线。
3.6 双向马达要在反方向重复步骤 3.2~3.5。
以上就是今天的分享!如果您对用于上述测试所需要的马达液压试验回路设备感兴趣!欢迎与我们联系!电话:0755-8889 8859 QQ:459675648。
